EasyManua.ls Logo

Universal APX 525 - Power On;Off Procedure

Default Icon
243 pages
Print Icon
To Next Page IconTo Next Page
To Next Page IconTo Next Page
To Previous Page IconTo Previous Page
To Previous Page IconTo Previous Page
Loading...
APX 525/625 Generators Revision C Table of Contents
©
2005 Del Medical Imaging Corporation
7/5/2005 Page iii
Calibrate kV ......................................................................................138
Calibration Verification ......................................................................140
Alternate Calibration Procedure...................................................................141
kV Calibration....................................................................................145
mAs Adjustment................................................................................145
mAs Adjustment - Alternate Method without Dynalyzer™............................146
mAs Calibration.................................................................................146
mA Fault Calibration ....................................................................................147
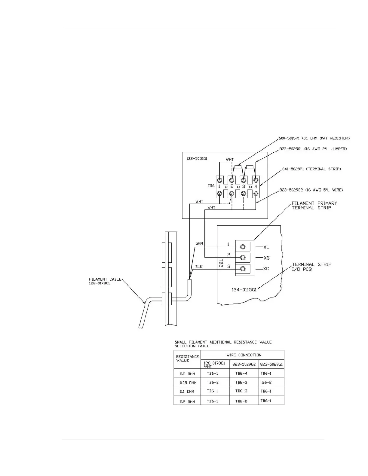
.....................................................................................................................148
Additional Optional Inspections....................................................................149
Calibrate High Tension Transformer Balance ..............................................149

Table of Contents