EasyManua.ls Logo

Valtra 6100 - Functional Check

Valtra 6100
1361 pages
Print Icon
To Next Page IconTo Next Page
To Next Page IconTo Next Page
To Previous Page IconTo Previous Page
To Previous Page IconTo Previous Page
Loading...
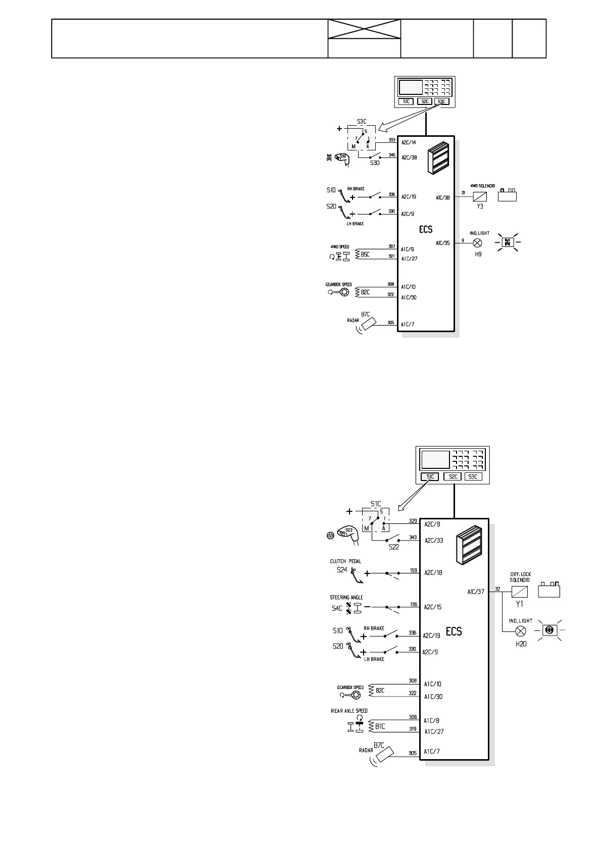
Figure 2. Inputs and outputs to/from the ECS
for controlling the 4WD
Figure 3. Inputs and outputs to/from the ECS for
controlling the differential lock
366
Model Code Page
34. Autocontrol ---III
8. 11. 1990
6600E, 8100E 341 4
15. 6. 1992
3. Functional check
(Fault tracing with a microcomputer, see under code no 342)
A. Front wheel drive
--- start the engine (tractor stationary and the brake pedals are
not pressed).
--- s e t t h e 4 W D r o c k e r s w i t c h t o M --- p o s i t i o n
--- engage and disengage the 4WD with a switch on the range
gear lever knob. Indicator light comes on in the engaged posi-
tion.
--- disengage the 4WD
--- press brake pedals (latched together) at which time the
indicator light should be lit
--- release the brake pedals and the indicator light goes out.
--- press one brake pedal. Ind. light must not come on.
--- engage the 4WD with the switch on the lever knob and the
ind. light comes on.
--- turn the 4WD rocker switch to the A ---position and the ind.
light should go out.
--- t h e 4 W D e n g a g e s ( A / M --- s w i t c h i n A --- p o s i t i o n ) w h e n t h e
clutch pedal is released rapidly. Declutch (wheels stop) and
after 8 seconds the 4WD must be disengaged.
B. Differential lock
--- start the engine (tractor stationary and the brake pedals are
not pressed).
--- s e t t h e d i f f . l o c k r o c k e r s w i t c h t o M --- p o s i t i o n
--- engage and disengage the lock with a switch on the reverse
shuttle lever knob. Indicator light comes on in the engaged
position.
--- engage the diff. lock with the lever knob switch
--- press the brake pedal/pedals (both separately and latched
together) and the ind. light goes out
--- release the pedal/pedals and the ind. light comes on.
--- turn the diff. lock rocker switch to A ---position and the ind.
light goes out
--- remove fuse F13 (brake lights). Unlatch the brake pedals.
--- drive the tractor (front wheels straight ahead) and brake one
rear wheel at which time the diff. lock indicator light comes on
--- while the ind. light is on, turn the front wheels over ±10˚,
and the diff. lock ind. light should go out.
--- Turn the front wheels straighter (further pressing one brake
pedal) and the diff. lock ind. light comes on
--- stop the tractor and the diff. lock disengages

Table of Contents

Related product manuals