EasyManua.ls Logo

Yamaha F100B - PTT (Power Trim and Tilt) Unit (F100 C)

Yamaha F100B
345 pages
Print Icon
To Next Page IconTo Next Page
To Next Page IconTo Next Page
To Previous Page IconTo Previous Page
To Previous Page IconTo Previous Page
Loading...
60C5D11
1-24
1
2
3
4
5
6
7
8
9
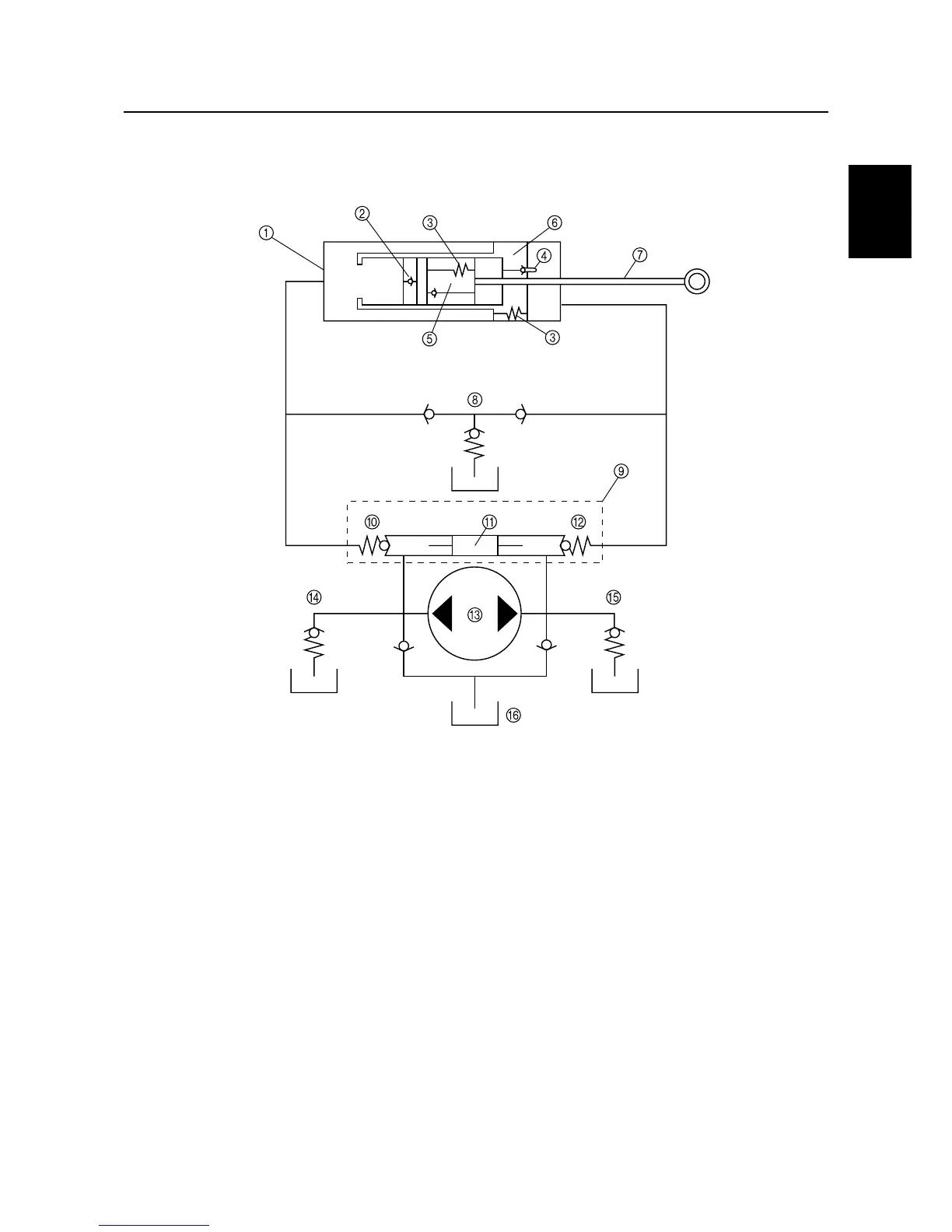
PTT (power trim and tilt) unit (F100C)
The circuit of the PTT unit and the location of its major components are shown in the illustration
below.
1
PTT cylinder
2
Free piston
3
Pressure-release valves
4
Check valve
5
Tilt piston
6
Trim piston
7
Ram
8
Manual valve
9
Main valve
0
Up-flow side
A
Shuttle piston
B
Down-flow side
C
Gear pump
D
Up-relief valve
E
Down-relief valve
F
Reservoir
S60C1480
Technical tips

Table of Contents

Other manuals for Yamaha F100B

Related product manuals