EasyManua.ls Logo

Yamaha F100B - Power Trim and Tilt Electrical System

Yamaha F100B
345 pages
Print Icon
To Next Page IconTo Next Page
To Next Page IconTo Next Page
To Previous Page IconTo Previous Page
To Previous Page IconTo Previous Page
Loading...
60C5D11
7-90
1
2
3
4
5
6
7
8
9
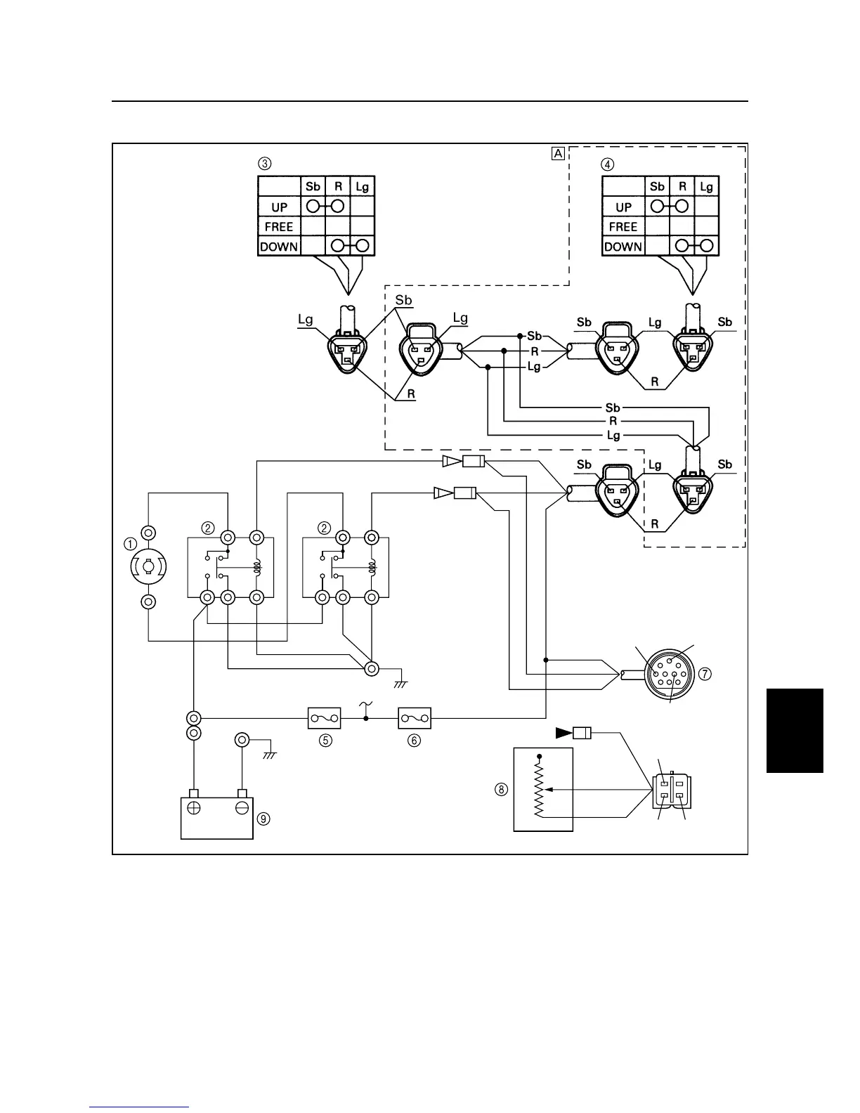
Power trim and tilt electrical system
7
1
Power trim and tilt motor
2
Power trim and tilt relay
3
Trailer switch
4
Power trim and tilt switch
5
Fuse (30 A)
6
Fuse (20 A)
7
10-P coupler
8
Trim sensor
9
Battery
È
Tiller handle model
B: Black
G: Green
Gy : Gray
L: Blue
Lg : Light green
P: Pink
R: Red
Sb : Sky blue
S60C7990
B
Gy
P
Sb Sb
SbLL
Sb
Lg
Lg Lg
Lg R
RRR P
BB
Gy
Gy
B B
B
G
G
B
B
B
Gy
Gy
P
P
Sb Sb
SbLL
Sb
Lg
Lg Lg
Lg R
RRRR
BB
Gy
Gy
BB
B
G
G
B
Sb
R
Lg
Bleeding the power trim and tilt unit (F100C) / Power trim and tilt electrical system

Table of Contents

Other manuals for Yamaha F100B

Related product manuals