EasyManua.ls Logo

OEM FX - Teigknetmaschine Einphasig Zwei Geschwindigkeiten

OEM FX
Print Icon
To Next Page IconTo Next Page
To Next Page IconTo Next Page
To Previous Page IconTo Previous Page
To Previous Page IconTo Previous Page
Loading...
FX / RVE
D - 24
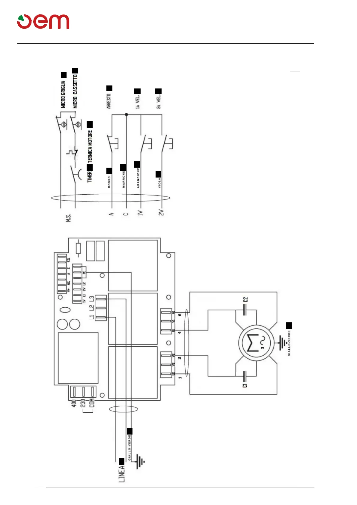
Elektrischer schaltplan
1
2
3
4
5
a
6
b
c
d
e
e
7
8
SCHALTPLAN - TEIGKNETMASCHINE EINPHASIG ZWEI GESCHWINDIGKEITEN
1 = TIMER
2= WÄRMESCHUTZSCHALTER MOTOR
3= MIKROSCHALTER SCHUTZGITTER
4= HALT
5= MIKROSCHALTER SCHUTZKASTEN
6= LINIE
7= 1. GESCHWINDIGKEIT
8= 2. GESCHWINDIGKEIT
a= Rot
b= Braun
c= Orange
d= Violett
e= Gelb-Grün

Table of Contents