EasyManua.ls Logo

OEM FX - Page 134

OEM FX
Print Icon
To Next Page IconTo Next Page
To Next Page IconTo Next Page
To Previous Page IconTo Previous Page
To Previous Page IconTo Previous Page
Loading...
FX / RVE
Esquema electrico
E - 24
1
2
3
4
5
a
6
b
c
d
e
e
7
8
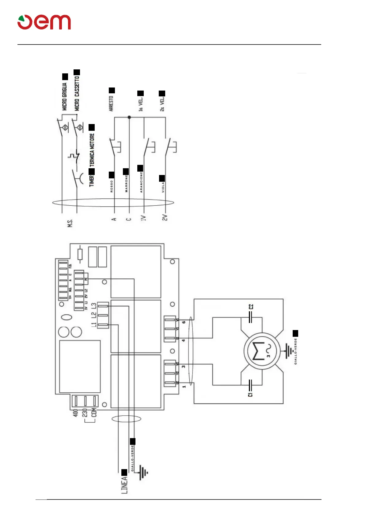
ESQUEMA ELÉCTRICO - AMASADORA MONOFÁSICA DOS VELOCIDADES
1 = TEMPORIZADOR
2= TÉRMICO MOTOR
3= MICRO REJILLA
4= PARADA
5= MICRO CAJÓN
6= LÍNEA
7= 1° VELOCIDAD
8= 2° VELOCIDAD
a= Rojo
b= Marrón
c= Naranja
d= Violeta
e= Amarillo-Verde

Table of Contents