EasyManua.ls Logo

Powerware Plus 80 - Page 149

Default Icon
160 pages
Print Icon
To Next Page IconTo Next Page
To Next Page IconTo Next Page
To Previous Page IconTo Previous Page
To Previous Page IconTo Previous Page
Loading...
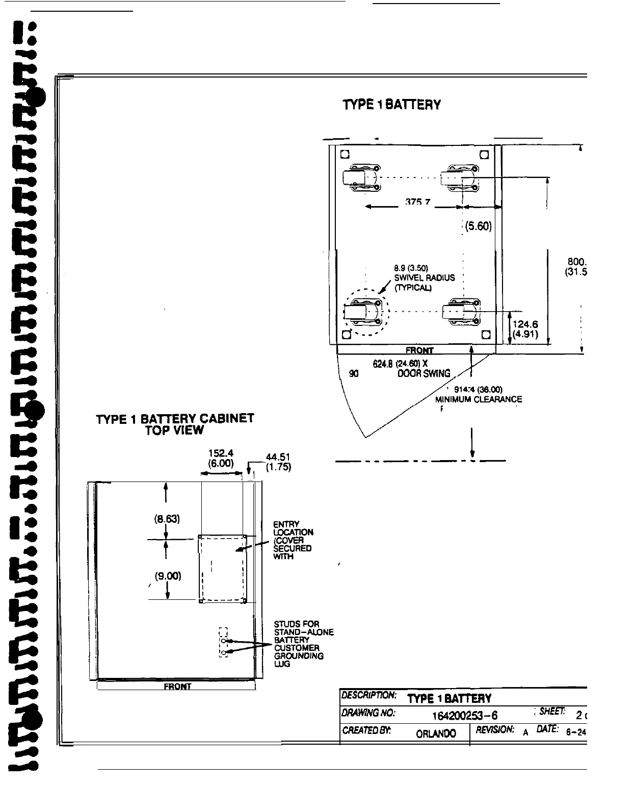
lYPE
1
BAlTERY
CABINET
BOTTOM VIEW
-
WALL
-
NO SACK ACCESS REQUIRED
-
(14.79)
:
142.3
:
(5.W
637.4
(25.09)
I
I
624.9
(24.60)
x
90
DEGREE
OOOR
SWlNG
FOR SUBASSEMBLY
REMOVAL
I
/
-8
t
219.1
(6.W
TOP CABLE
+
“;--p
I
e-
I
226.6
I
I
SCREWS)
“i”
/_--__~
L+
-
m’cR~pnoN~
TYPE
1
BAll’ERY
CABINET (610 mm)
DRAWING
No:
164200253-6
;sHEm
20,
cRE4TEo
By:
L
ORUNDO
REVlSlON:
A
ONE:
g-24-s
A-15

Table of Contents

Related product manuals