EasyManua.ls Logo

Siemens SIMATIC S7 - Page 747

Siemens SIMATIC S7
866 pages
To Next Page IconTo Next Page
To Next Page IconTo Next Page
To Previous Page IconTo Previous Page
To Previous Page IconTo Previous Page
Loading...
Technical specifications
A.4 Analog inputs and outputs expansion modules (EMs)
S7-200 SMART
System Manual, V2.3, 07/2017, A5E03822230-AF
747
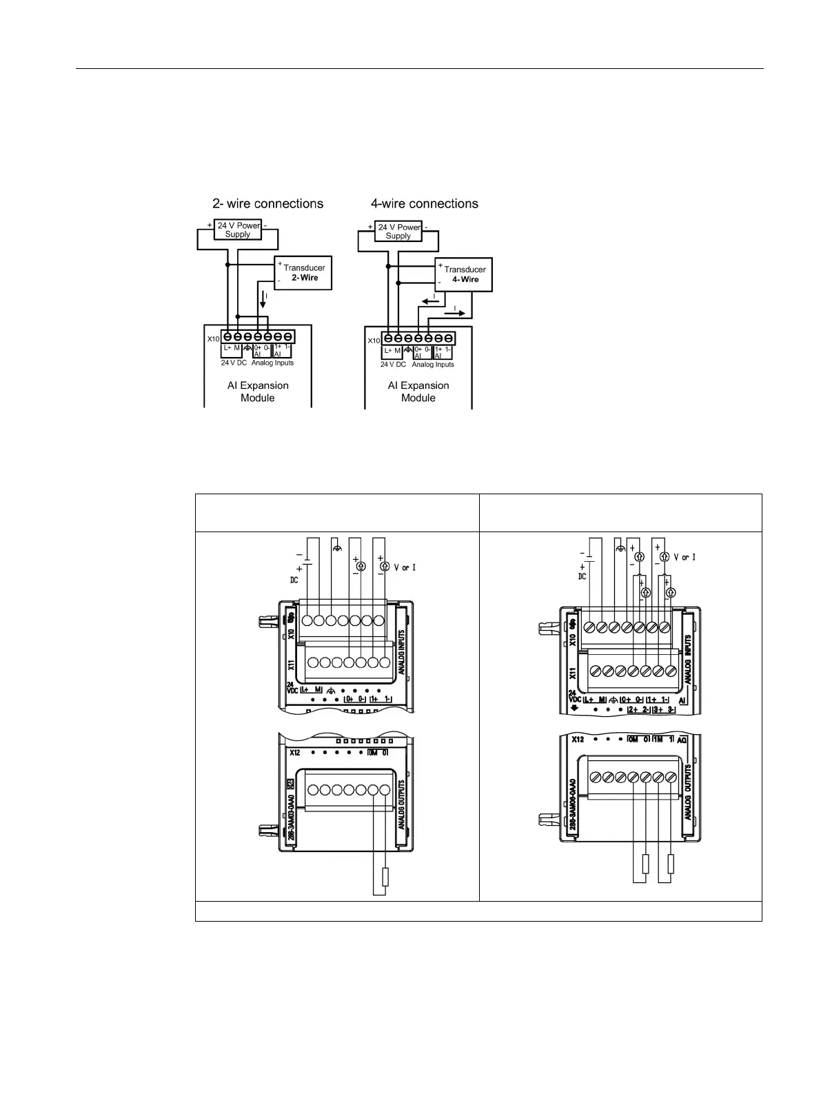
EM AM03 wiring current transducers
Wiring current transducers are available as 2-wire transducers and 4-wire transducers as
shown below.
Table A- 107 Wiring diagrams for the EM AM03 2 x Analog Inputs / 1 x Analog Outputs (6ES7288-
3AM03-0AA and the EM AM06 4 x Analog Inputs / 2 x Analog Outputs (6ES7288-
3AM06-0AA0)
EM AM03 2 x Analog Inputs / 1 x Analog Outputs
(6ES7288-3AM03-0AA0)
EM AM06 4 x Analog Inputs / 2 x Analog Outputs
(6ES7288-3AM06-0AA0)
Note: Connectors must be gold. See Appendix F, Spare parts and other hardware, for article number.

Table of Contents

Other manuals for Siemens SIMATIC S7

Related product manuals