EasyManua.ls Logo

WittRock Integris 2001 - Page 45

Default Icon
302 pages
Print Icon
To Next Page IconTo Next Page
To Next Page IconTo Next Page
To Previous Page IconTo Previous Page
To Previous Page IconTo Previous Page
Loading...
2.6 Low Voltage Controller Is Not Operating the Attached Device
Chapter 2: Troubleshooting Procedures
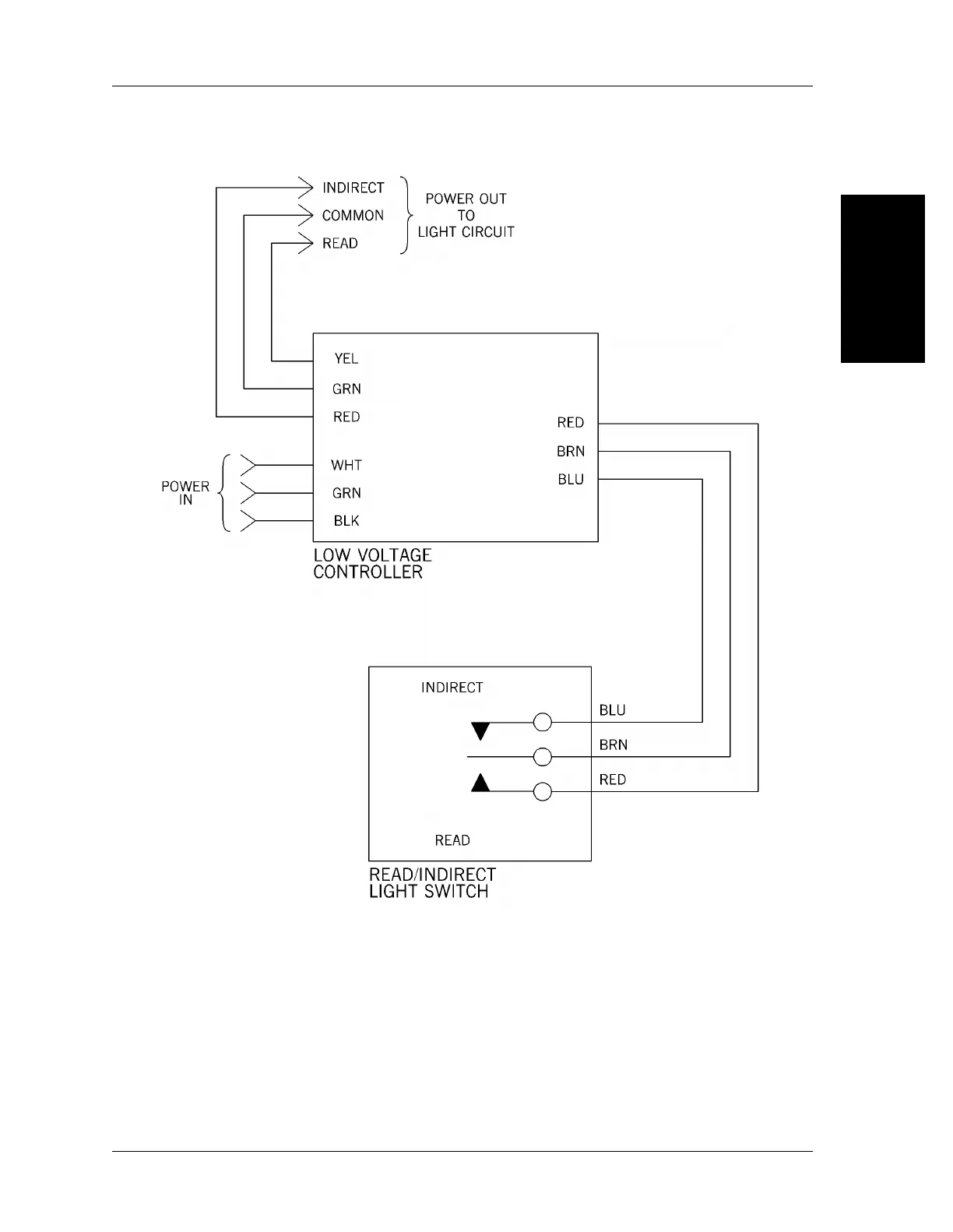
Figure 2-1. Low Voltage Lighting Control (Typical)
2
m148_011
Integris® 2001 Headwall System Service Manual (man148ra) Page 2 - 17

Table of Contents