EasyManua.ls Logo

CONQUEST 80 - Page 106

CONQUEST 80
130 pages
Print Icon
To Next Page IconTo Next Page
To Next Page IconTo Next Page
To Previous Page IconTo Previous Page
To Previous Page IconTo Previous Page
Loading...
=C 3
GND
-
G
!MAIN LIMIT IROLLOUT
IROLLOUT
(ROLLOUT
CrJNTPOL
1 CON TROLi CON TROLi
CON TROLi
-2-PIN
CONNECTOR
P-3
'\__ 4-PIN
CONNECIOR
p 4
WHITE
RODGERS
BL
I
R 9-PIN
, CONNECTOR
L -- -- _P-5 - - -
Mr= I
BL
P~2
0
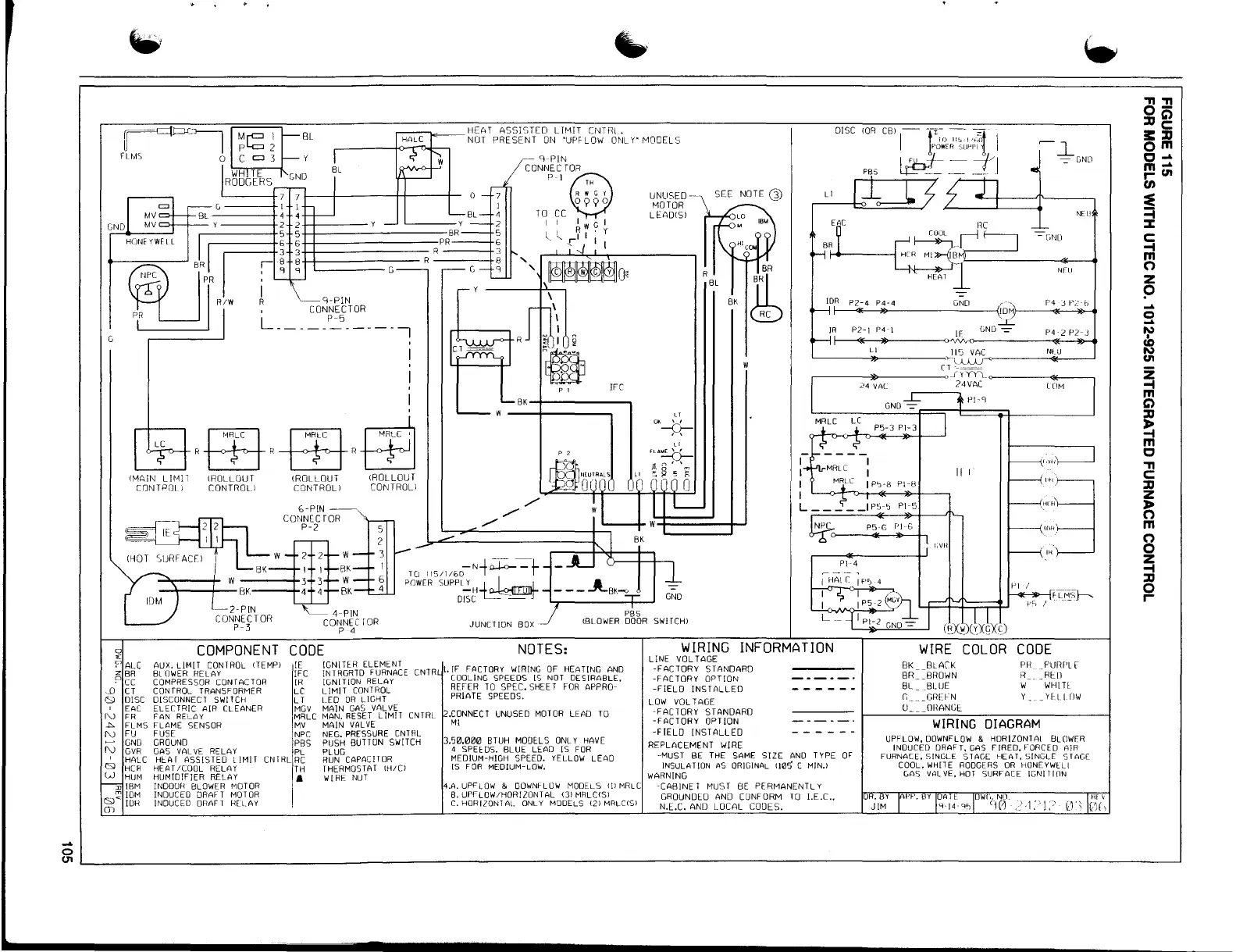
COMPONENT CODE
f'
"
ALC AUX, LIMIT CONTROL !TEMPI
z BR
BLOWER RELAY
~
cc
COMPRESSOR CONTACTOR
,_D CT
CONTROL TRANSFORMER
C,l DISC DISCONNECl SWITCH
EAC ELffTRIC AIR CLEANER
l"J FR FAN RELAY
.i,,. FLMS FLAME SENSOR
I'\) FU
FUSE
GNO
GROUND
I'\) GVR
GAS VAL VE RELAY
HALC HlAf ASSISTED L !MIT CNTHL
CSl HCR
HEAT /COOL RELAY
l-J HUM
HUMIDIFIER RELAY
:n IBM
fNDOUH BLOWER MOTOR
INDUCED ORAf T MOTOR
Q~ rn~
INDUCED DRAFT RELAY
m
....
--
SEE NOTE
Q)
w
IFC
p 1
BK-I-------,
GND
SWJTCHI
JUNCTION
BOX
~l
-=-GND
L 1
NEU
EAC
HC
CUUL .--l
- GI-HJ
BR ~-J ___ __,
1-+-----l H(R Ml »--(IBM,_ ______ _.,._ _ _.
H[AT l
IDR P2-4 P4-4
GNO
r-----q._---,l!,_---------{IOMf---<f<--~>l>--41
.2L
JR P2-I P4-I
IF LND-=-
P4-L P2-J
>---<..__,,._ ____ ">"-!V'v-<.
'----___,,u,_ ____ --c~!~~~-----N..,>-,_u __ __,
CT---=
r-------li,_ _____ ,_J YYYl_<>-----<1<--~
24 VAL
UlM
24VAC
Pl-4
~---
Pl-9
GNO-=-
II I
''"3
.,,.,!.
!f)l--f
l,VH
, n,·
- 7
mffimo
1
\
2
n
r/
UNUSED
MOTOR
LEADISI
w---+-----
p '
~
<-------------------------------------------------------------__J
WIRING INFORMATION
NOTES:
LINE VOLTAGE
-FACTORY STANDARD
COOLING SPEEDS [S NOT DESIRABLE.
I. fF FACTORY WIRING OF HEATING ANO
-FACTORY OPTION
REFER TO SPEC. SHEET FOR APPRO-
-FIELD INSTALLED
PRIATE SPEEDS.
LOW VOLTAGE
2.CONNECT UNUSED MOTOR
LEA
TO
-FACTORY STANDARD
-FACTORY OPTION
-FIELD INSTALLED
Ml
3.50.000 BTUH MOOEcLS ONLY HAVE
REPLACEMENT WIRE
4 SPEcOS. BLUE LEAD IS FDR
MEDIUM-HIGH SPEED. YELLOW LEAD
-MUST BE THE SAME SIZE AND TYPE OF
IS FOR MEDIUM-LOW.
INSULAT!DN AS ORIGINAL 110~ C MIN.I
WARNING
4A UPFLOW & 00WN~LOW MODELS Ill MRLC
-CABINET MUST BE PERMANENTLY
B. UPFLOW/HORIZONTAL 131 MRLCISI
GROUNOE_O AND CONFORM TO 1.E.C ..
C. HORIZON1Al. ONLY MODELS (2) MRLCCS)
N.E.C. AND LOCAL CODES.
BK BLACK
PH _PU11f'L['
BR BROWN
R __RUJ
BL _BLUE
W WHIH
G _____ GREFN
Y _YHIOW
U______OHANGEc
WIRING DIAGRAM
UPFLDW. OOWNFLOW & HORIZONTAi BLOWER
INDUCED DRAFT, GAS FIRED, FORCED AIR
FURNACE, SINGLE SlAGE HEAT, SINGLE STAGE
COOL. WHITE RODGERS OR HllNEYWcLI
LAS VALVE, HOT SURFACE IGNITlllN
OR. y APP. BY OAT[ owr,. NO_ Hf\
JIM s-14 ,,., cir~ ."'-i:-·1;:, u w,
,, ,,
o-
::0 g
!I::::0
om
0 ....
m ....
r- (II
en
=e
=i
::c
C:
-t
~
z
p
....
0
....
~
(II
~
m
C)
::0
~
m
C
2:!
::0
z
l;
m
8
z
-t
::0
0
r-
IE
]FC
JR
LC
LT
MGV
MRLC
MV
NPC
PBS
PL
RC
TH
IGNITER ELEMENT
INTAGRTD
f URNACE
CNTR
IGNITION RELAY
LIMJT CONTROL
LEO OR LIGHT
~~~~Rrsi?11~h CNTRL
MAIN VAL VE
NEG. PRESSURE CNTRL
PUSH BUTTON SWITCH
PLUG
RUN CAPACITOR
THERMOSTAT IH/CI
WIRE NUT
COLOR CODE

Table of Contents