EasyManua.ls Logo

Siemens SINAMICS S120 - Speed Controller Adaptation

Siemens SINAMICS S120
1094 pages
To Next Page IconTo Next Page
To Next Page IconTo Next Page
To Previous Page IconTo Previous Page
To Previous Page IconTo Previous Page
Loading...
Vector control
5.4 Speed controller
Drive functions
Function Manual, 11/2017, 6SL3097-4AB00-0BP5
223
5.4.2
Speed controller adaptation
Fundamentals
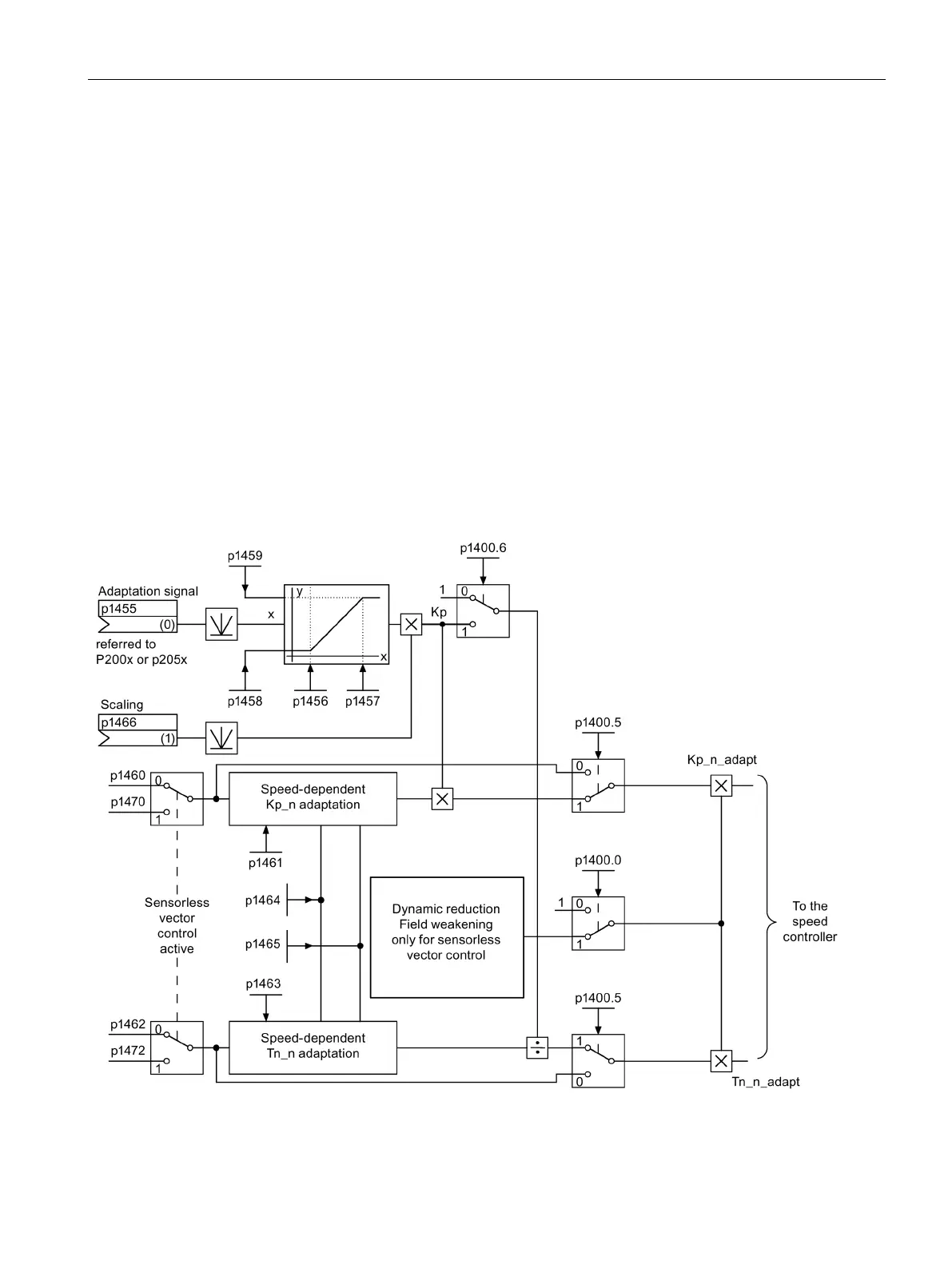
With the speed controller adaptation, any speed controller oscillation can be suppressed.
Speed-dependent K
p_n
/T
n_n
adaptation is active in the factory setting. The required values are
automatically calculated when commissioning and for the rotating measurement.
If, in spite of this, speed oscillations do occur, then in addition the K
p_n
component can be
tuned using the free K
p_n
adaptation. The free K
p_n
adaptation is activated by connecting a
signal source at p1455. The factor calculated from this is multiplied by the K
p_n
value of the
speed-dependent adaptation. The range of action of the free K
p_n
adaptation is set using
parameters p1456 to p1459.
In addition using p1400.6 = 1, the T
n_n
component of the speed-dependent adaptation can be
tuned. The T
n_n
value of the speed-dependent adaptation is divided by the factor of the free
adaptation.
The K
p_n
/T
n_n
adaptation can be deactivated with p1400.5 = 0. As a consequence, the
dynamic reduction of the speed controller is deactivated.
Figure 5-7 Kp_n-/Tn_n adaptation

Table of Contents

Other manuals for Siemens SINAMICS S120

Related product manuals