EasyManua.ls Logo

ABB ACS355 series - Wiring Examples

ABB ACS355 series
436 pages
Print Icon
To Next Page IconTo Next Page
To Next Page IconTo Next Page
To Previous Page IconTo Previous Page
To Previous Page IconTo Previous Page
Loading...
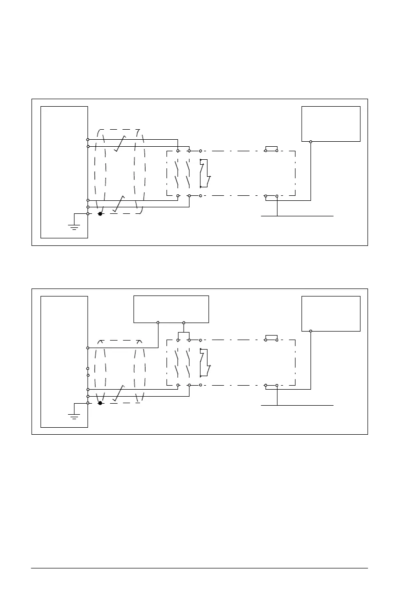
420 Appendix: Safe torque off (STO)
Wiring examples
An example of a Safe torque off wiring with internal +24 V DC power supply is shown
below.
An example of a Safe torque off wiring with external +24 V DC power supply is shown
below.
For information on the specifications of the STO input, see section Control connection
data (page 385).
2414
2313 Y1
A2
Y2
A1
31
32
Safety relay
Safe PLC
OUT
GND
X1C: OUT1
X1C:3 IN1
X1C: OUT2
X1C:4 IN2
ACS355
X1A:SCR
2414
2313 Y1
A2
Y2
A1
31
32
Safety relay
Safe PLC
OUT
GND
X1C:1 OUT1
X1C:3 IN1
X1C:2 OUT2
X1C:4 IN2
ACS355
X1A:GND
+24 V DC external
power supply
- +
X1A:SCR

Table of Contents

Other manuals for ABB ACS355 series

Related product manuals