EasyManua.ls Logo

ABB Relion 620 Series - Page 1068

ABB Relion 620 Series
1224 pages
To Next Page IconTo Next Page
To Next Page IconTo Next Page
To Previous Page IconTo Previous Page
To Previous Page IconTo Previous Page
Loading...
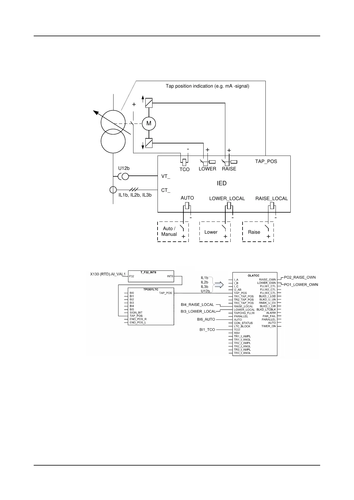
Configuration example for the Manual and Auto single modes
M
U12b
IL1b, IL2b, IL3b
VT_
CT_
IED
TCO
LOWER RAISE
+
+
-
+
TAP_POS
Tap position indication (e.g. mA -signal)
-
+
Auto /
Manual
-
+
Lower
-
+
Raise
AUTO
RAISE_LOCALLOWER_LOCAL
Figure 564: Basic connection diagram for the voltage regulator
Figure 565: Configuration example for the Manual and Auto single modes
The configuration example uses an mA signal to indicate the current tap position
of the local transformer. To take that position information to OLATCC, the
measured mA signal is first scaled with the X130 (RTD) function. The scaled value
is then converted to integer value with T_F32_INT8 function. That integer value is
connected to the TAP_POS input of the TPOSYLTC function. The tap position value
is automatically transferred from TPOSYLTC to OLATCC without a configuration
connection.
Control functions
1MRS757644 H
1068 620 series
Technical Manual

Table of Contents

Other manuals for ABB Relion 620 Series

Related product manuals