EasyManua.ls Logo

CONQUEST 90 - Two Stage Operation

CONQUEST 90
126 pages
Print Icon
To Next Page IconTo Next Page
To Next Page IconTo Next Page
To Previous Page IconTo Previous Page
To Previous Page IconTo Previous Page
Loading...
y
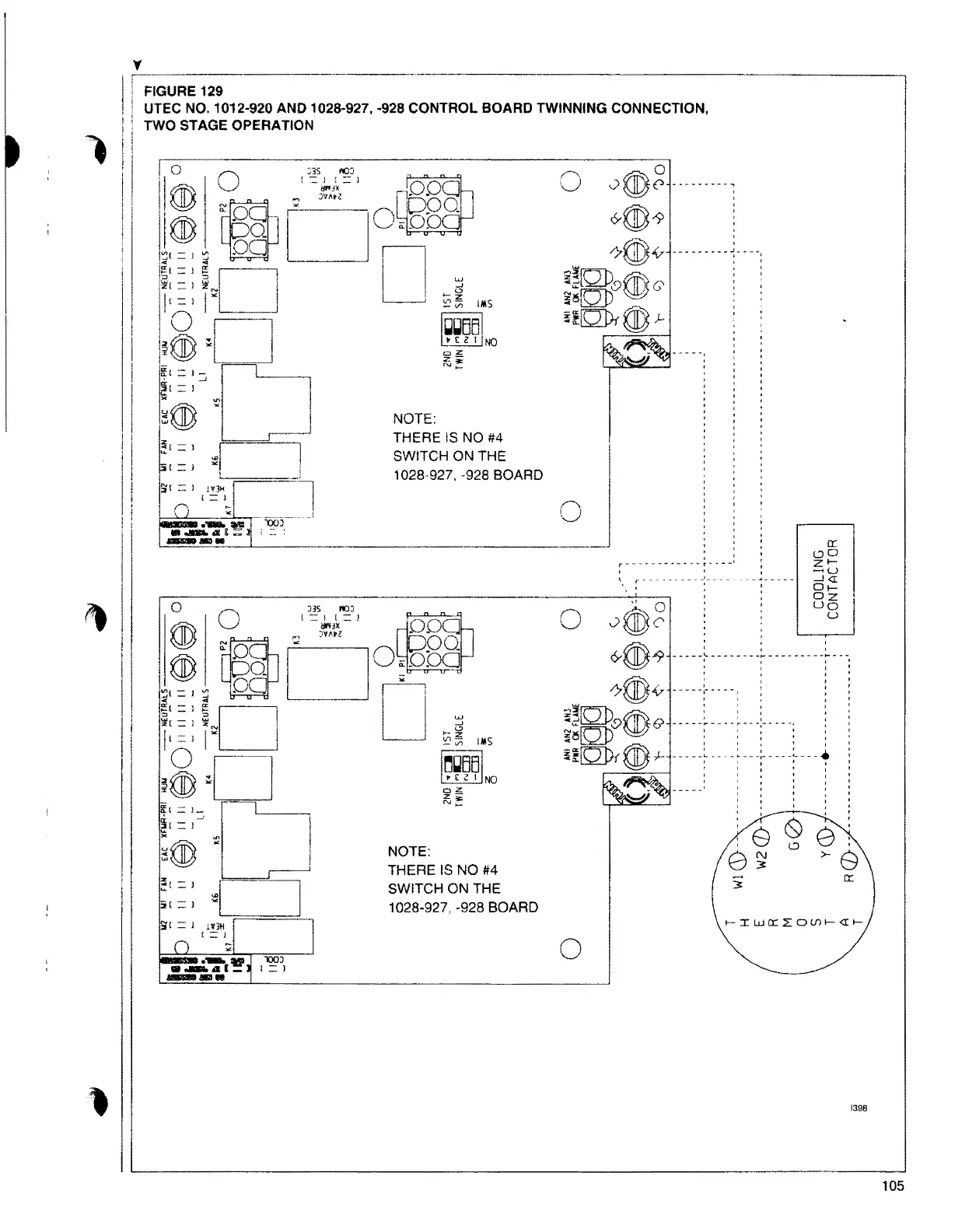
j FIGURE 129
UTEC NO.1012-920 AND 1028-927, -928 CONTROL BOARD TWINNING CONNECTION,
TWO STAGE OPERATION
NOTE:
THERE IS NO #4
SWITCH ON THE
1028-927. -928 BOARD
!,tr - l 1V3H
! - J
NOTE:
THERE IS NO #4
SWITCH ON THE
1028-927, -928 BOARD
0
t-IWO:LO(J)l-<II-
0
1398
105

Table of Contents