EasyManua.ls Logo

Kingspan EasyConnect+ - Anschluss nicht Kompatibler Antriebe, wie Z.b. Linearantriebe mit Einfacher Lastabschaltung, mit; Trennmodul ESM (nur bei 2-Draht Leitungsüberwachung); Anschluss Haftmagnete 24 V DC

Kingspan EasyConnect+
Print Icon
To Next Page IconTo Next Page
To Next Page IconTo Next Page
To Previous Page IconTo Previous Page
To Previous Page IconTo Previous Page
Loading...
15
01/13424999386
EasyConnect+
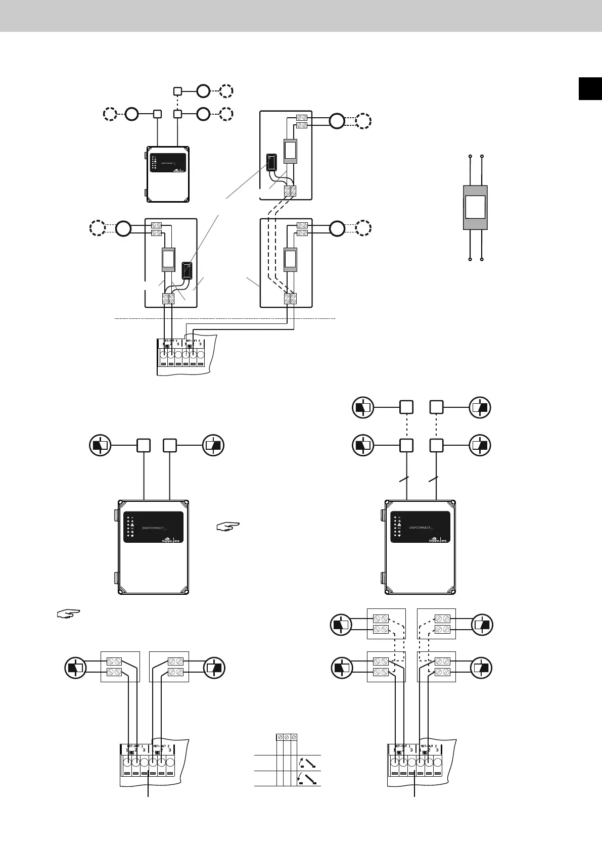
8.2.2 AnschlussHaftmagnete24VDC
8.2.1 AnschlussnichtkompatiblerAntriebe,wiez.B.Linearantriebemiteinfacher
Lastabschaltung, mit Trennmodul ESM (nur bei 2-Draht Leitungsüberwachung)


24 V DC
24 V DC
1 2 3
-
-
+
+
-
-
+
+
Antriebslinie 2
Antriebslinie 2
Antriebslinie 1
Antriebslinie 1
Antriebs-
ausgang 2
Antriebs-
ausgang 2
Antriebs-
ausgang 1
Antriebs-
ausgang 1
Antriebsausgang 1, 2
Haftmagnete 24 V DC
Haftmagnete 24 V DC Haftmagnete 24 V DC
Elektronisches
Trennmodul ESM
Imax = 4 A
EasyConnect+ EasyConnect+
22
Hinweis: Hierzu
muss der DIP-Schalter 7
auf ON gesetzt werden.
Hinweis: Keine Leitungsüberwachung
der Antriebslinien.

=
M
=
M
Reset
ON
12345678
ON
123456789 10
ON
12345678
Reset
24 V DC
24 V DC
1 2 3
-
-
+
+
--
+
+


ESM
braun
braun
braun
rot
rot
rot
schwarz
schwarz
schwarz
Anschluss zur
Steuerzentrale
Anschluss zum Antrieb
Steuerzentrale
EasyConnect 20A
+
+
blau
blau
blau
EasyConnect+
ESM
ESM
ESM
24 V DC Antriebe
Gesamtstromaufnahme
Iges. = 4 A
24 V DC Antriebe
Gesamtstromaufnahme
Iges. = 4 A
Aktives Motor-
endmodul
Abzweigdose
Abzweigdose
24 V DC Antriebe
Gesamtstrom-
aufnahme
Iges. = 4 A
DE

Table of Contents

Related product manuals