EasyManua.ls Logo

Motorola Astro XTL 1500 - Figure 3-30. Power Control Components (UHF Range 2)

Motorola Astro XTL 1500
452 pages
To Next Page IconTo Next Page
To Next Page IconTo Next Page
To Previous Page IconTo Previous Page
To Previous Page IconTo Previous Page
Loading...
June 15, 2005 6815854H01-A
3-40 Theory of Operation: Transmitter
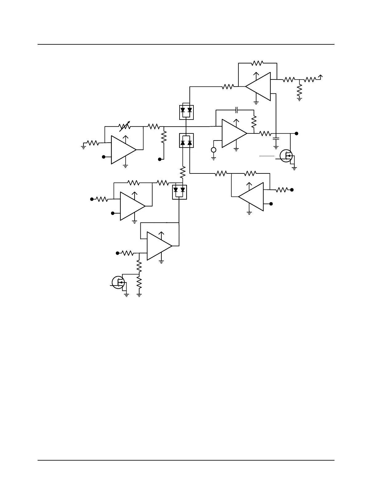
Figure 3-30. Power Control Components (UHF Range 2)
Power Control Loop
VFORWARD from the ON is buffered via the non-inverting, variable-gain stage U0956-2 whose gain
is set by EPOT U0952. The proper gain is determined during power-detection calibration tuning.
Buffered VFORWARD (U0956-2, Pin 7) is added to PWR_SET via R0971 and R0972 and then
compared to a reference determined by R0974 and R0975. PWR_SET is supplied by the digital-to-
analog converter (DAC) U0959, Pin 2. Comparator stage U0956-3 increases or decreases
RFPA_CNTRL so that the voltage at U0956-3, Pin 9 in the same at the reference voltage at U0956-
3, Pin 10. When the PWR_SET voltage is decreased, U0956-3 increases RFPA_CNTRL to increase
VFORWARD which is proportional to forward power thus increasing the power level. When the
PWR_SET voltage is increased, U0956-3 decreases RFPA_CNTRL to decrease VFORWARD, thus
decreasing the power level. The microprocessor initiates the loop through U0958-1 and Q0954.
Loop timing is set via software together with R0977 and C0973.
EEPOT
U0952
Q0954
RFPA_CNTRL
(TO RFPA)
U0957-4
U0957-4
U0956-3
Q0955
TEMP_2
(U0959, PIN 10)
VTEMP
(FROM RFPA)
PA_EN
CURR_LIM_SET
(U0959, PIN1)
VCURRENT
(FROM RFPA)
9.3V
9.3V
9.3V
9.3V
9.3V
9.3V
9.3V
VFORWARD
(FROM ON)
PWR_SET
(U0959, PIN 2)
D0950
D0951
1.5V
D0952
U0957-1
U0956-2
U0957-2
TEMP_1
(U0959, PIN 9)
+
-
+
-
+
-
+
-
+
-
+
-
+
-
MAEPF-27889-O

Table of Contents

Related product manuals