EasyManua.ls Logo

Omron Sysmac NJ-series - Page 61

Omron Sysmac NJ-series
578 pages
Print Icon
To Next Page IconTo Next Page
To Next Page IconTo Next Page
To Previous Page IconTo Previous Page
To Previous Page IconTo Previous Page
Loading...
2-7
2 Installing Ethernet Networks
NJ/NX-series CPU Unit Built-in EtherNet/IP Port User’s Manual (W506)
2-2 Network Installation
2
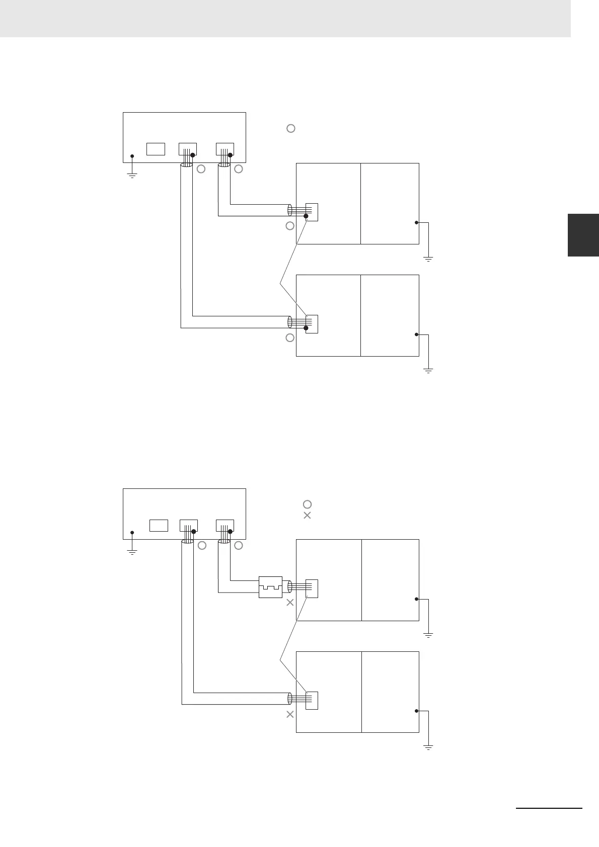
2-2-3 Precautions When Laying Twisted-pair Cable
a) Connecting the shields at both ends of the cable
Connect the shields at both ends of the cables to connector hoods.
b) Connecting the shields on the Ethernet switch side only
Connect only the shield at the end of the cable on the Ethernet switch side to the connector hood.
For an NX-series CPU Unit, a clamp core must be attached at the end of the cable on the Eth-
erNet/IP port side. For the recommended clamp core and attachment method, refer to Rec-
ommended Clamp Core and Attachment Method. To comply with EMC standards, it is
mandatory that a clamp core be attached when connecting the shield only to the connector
hood on the Ethernet switch side.
For an NJ-series CPU Unit, it is not necessary to connect a clamp core.
STP
(Shield)
STP
(Shield)
GR
terminal
GR
terminal
Ethernet switches
GR
terminal
Connector
Connector
Connector
ConnectorConnector
Connect shield to connector hood
Built-in
EtherNet/IP port
Built-in EtherNet/IP port
on NX-series CPU Unit
Power Supply
Unit
Built-in EtherNet/IP port
on NJ-series CPU Unit
Power Supply
Unit
STP
(Shield)
STP
(Shield)
GR
terminal
GR
terminal
Ethernet switches
GR
terminal
Connector
Connector
Connector
ConnectorConnector
Built-in EtherNet/IP
port
Clamp core
Built-in EtherNet/IP
port on NX-series
CPU Unit
Power Supply
Unit
Built-in EtherNet/IP
port on NJ-series
CPU Unit
Power Supply
Unit
Connect shield to connector hood
Do not connect shield to connector hood

Table of Contents

Other manuals for Omron Sysmac NJ-series

Related product manuals