EasyManua.ls Logo

Dodge Stealth 1994 - Page 217

Dodge Stealth 1994
434 pages
Print Icon
To Next Page IconTo Next Page
To Next Page IconTo Next Page
To Previous Page IconTo Previous Page
To Previous Page IconTo Previous Page
Loading...
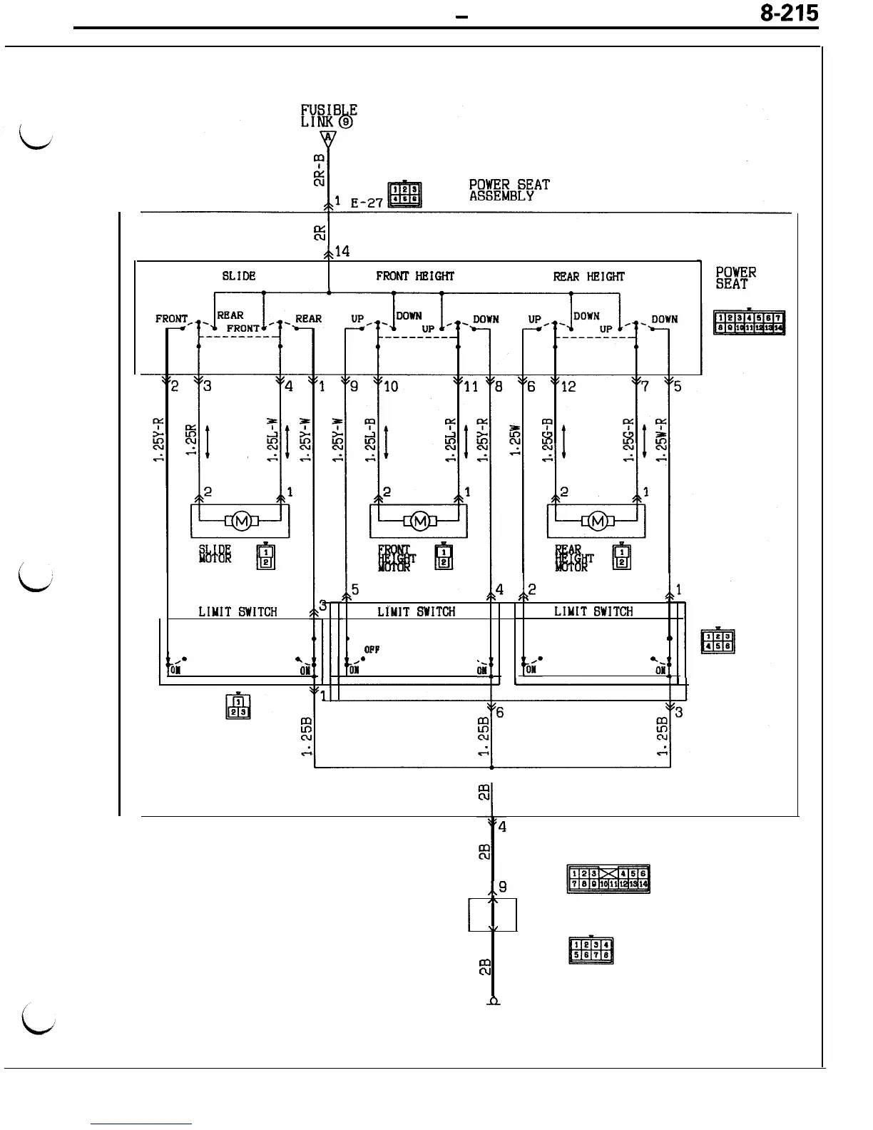
CIRCUIT DIAGRAMS
-
Power Seat Circuit
8-215
i
Fi
,k14
SLIDE
FRObITHEIGHT
REAR
HEIGHT
2
LIMIT
SWITCH
OFF
OFF
.*
*s
Ial
ON
,I-
q.
.p
LfMIT
SWITCH
LIMIT
SWITCH
1
0
OPP
OFF
OFF
OFF
--
owf
*-
OH
EXHR
SWITCH
,,9
C-78
I\
J/B
\,
"5 C-82
E
n
6

Table of Contents

Related product manuals