EasyManua.ls Logo

Dodge Stealth 1994 - Rear Window Defogger Troubleshooting

Dodge Stealth 1994
434 pages
Print Icon
To Next Page IconTo Next Page
To Next Page IconTo Next Page
To Previous Page IconTo Previous Page
To Previous Page IconTo Previous Page
Loading...
CHASSIS ELECTRICAL
-
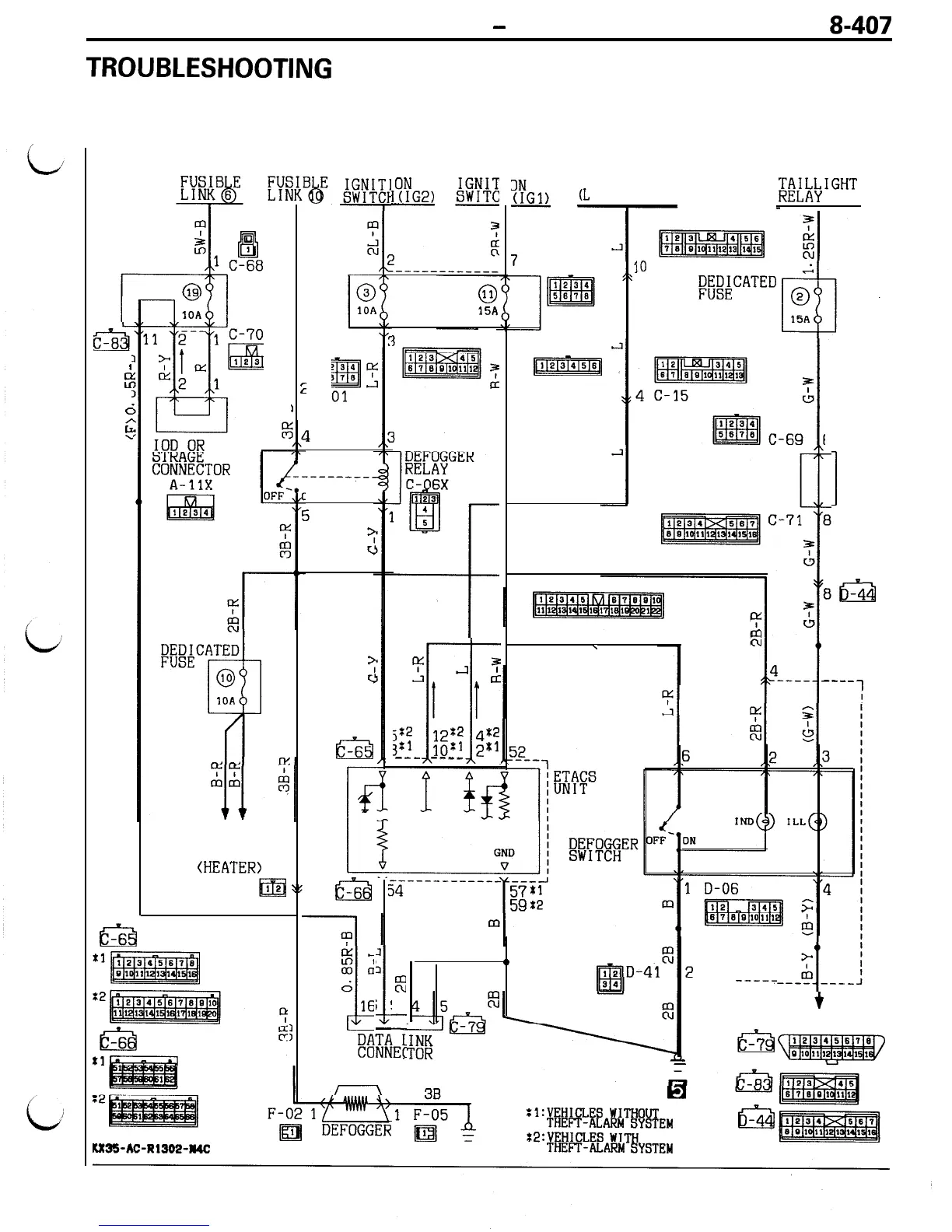
Rear Window Defogger
8-407
TROUBLESHOOTING
CIRCUIT DIAGRAM
J/B
1
E
a
I
I
ALTERNATOR
(L
TERMINAL)
7
C-82
10
D-45
;;ZZ;CATED
3 C-80
jy7imqq
j%2
~
:2
m
3:’
4x2
;;:1
2x1
---
----
D-42 6
\
?
[y.
3
c
Ll
J
I
1
&
8b-44
Y
7
w
%I
II!
4
----
-___
1
\g
1
63
-6
3
i
1
0
KT
m
-----
;
!
9
-
;
-
-
KlTiEt
-
-----
+
RHEOSTAT
0
-7
/ \
:l:VEHICLES
WITHOUT
THEFT-ALARM
SYSTEM
ta
-4
Z2:VEHICLES
WITH
THEFT-ALARM
SYSTEM
l??G2)
#+:
--
;itkbIGHT
J/B
15A
g&
a
I
P
a
C
c
1
C-83
6
1
1
J/B
IN
j
>
c!
REMOTE
CONTROLLED
MIRROR
(HEATER>
m
F-35
CEI
-6
Ia
-6
KR35-AC-Rl302-R4C

Table of Contents

Related product manuals