EasyManua.ls Logo

Dodge Stealth 1994 - Fog Light Circuit

Dodge Stealth 1994
434 pages
Print Icon
To Next Page IconTo Next Page
To Next Page IconTo Next Page
To Previous Page IconTo Previous Page
To Previous Page IconTo Previous Page
Loading...
/
L
/
id
i
CHASSIS ELECTRICAL
-
Lighting System
8-307
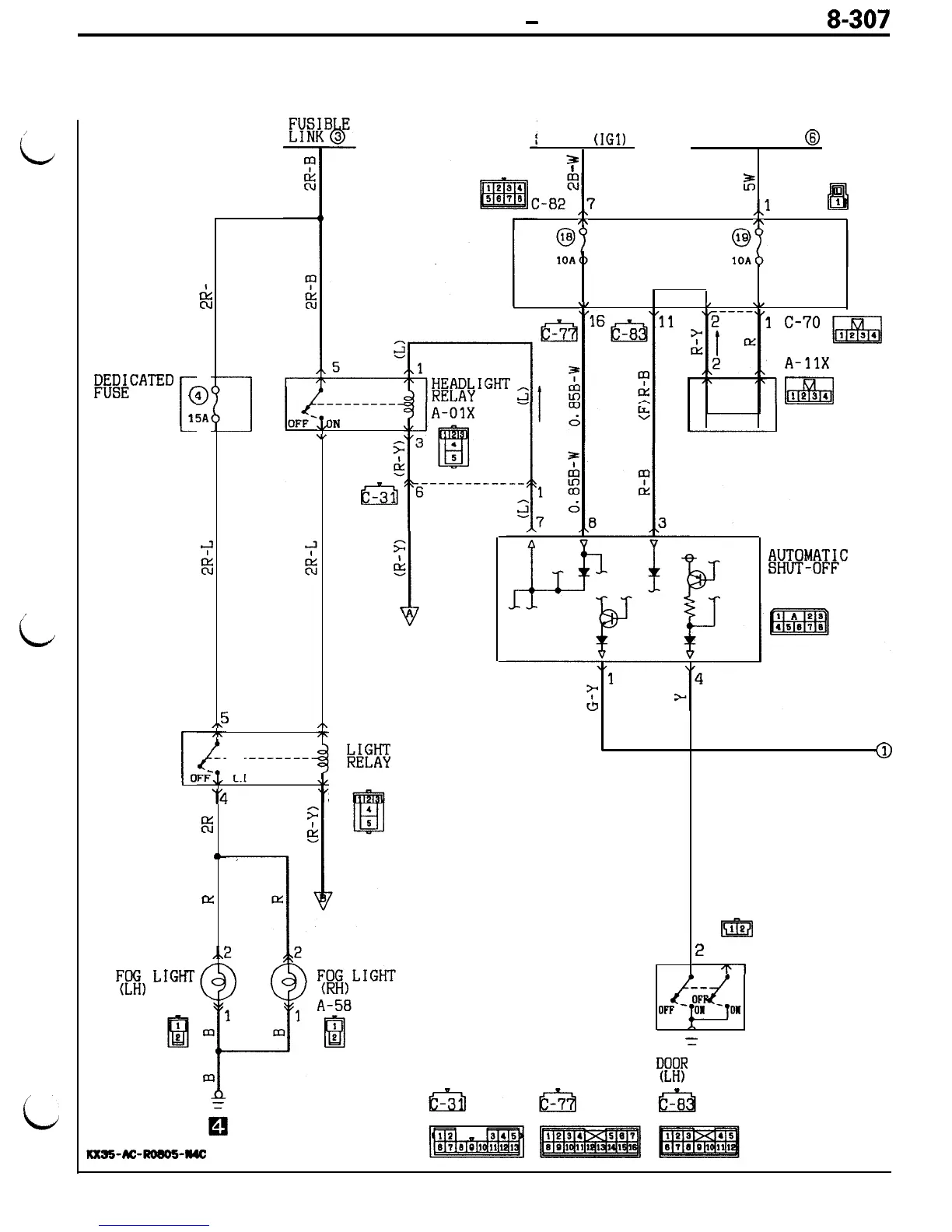
FOG LIGHT CIRCUIT
CIRCUIT DIAGRAM
1
EwATED
I
c
l!
J
i
E
,\
-7
[
0
‘4
E5
II-
lx
,.I
-Roeo!i-a4c
F;BI,
L1GHT
A-43
ICXSS-AC
m
ii3
9
5A
i
----------
IN
\I
4
F
&
T
,\
77
,L
1
1
FOG
3%
A-03X
3
ON
I
IGNITION
SWITCH
(IGl)
FUSIBLE LINK
8
3
m
t
I
%
It!!
,,l
C-68
l
I\
/\
J/B
\I
/
.,
l
c-7o
pq
1
A-11X
lza
1234
IOD OR
STORAGE
CONNECTOR
m
;
!
E-21
Tl
Ad
iiF--
=
LIGHT
/mLm~$~C
UNIT
E-17
W!
SW ITCH

Table of Contents

Related product manuals