EasyManua.ls Logo

Dodge Stealth 1994 - Headlight Activation Circuit; Starter Relay Activation Circuit

Dodge Stealth 1994
434 pages
Print Icon
To Next Page IconTo Next Page
To Next Page IconTo Next Page
To Previous Page IconTo Previous Page
To Previous Page IconTo Previous Page
Loading...
CHASSIS ELECTRICAL
-
Theft-alarm System
8-429
14.
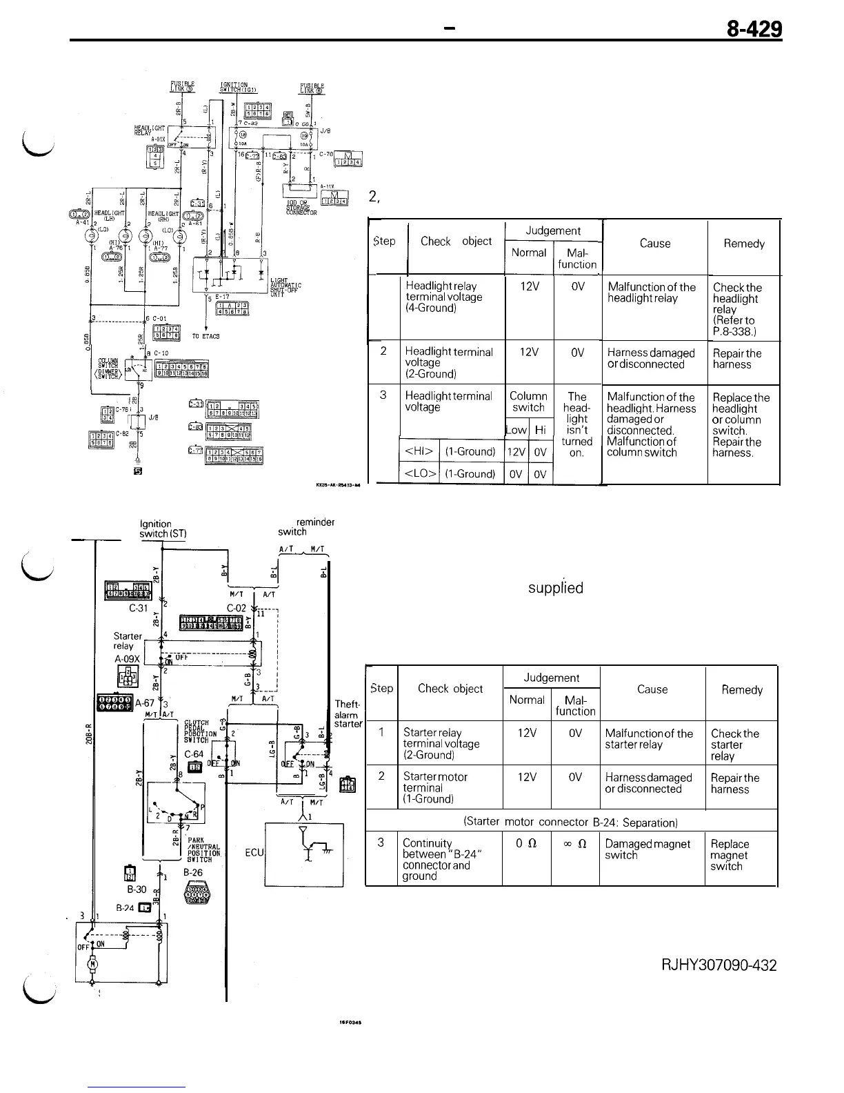
HEADLIGHT ACTIVATION CIRCUIT
Description of operation
The ECU transistor is turned ON if the vehicle door, etc. are
opened without use of the key.
This energizes the headlight relay to activate the headlight.
m
Checking the headlight activation circuit (Disconnect the
connector of the ECU, then short-circuit terminal connector No.
and activate the headlight relay.)
L
jtep
(
Check
object
w
1
Headlight
relay
12v
ov
terminal voltage
&Ground)
Cause
Remedy
Check
the
headlight
relay
(Refer
to
P.8-338.)
Repair
the
harness
Malfunction of the
headlight relay
2
Headlight
terminal
12v
ov
voltage
@Ground)
3
Headlight
terminal
Column
The
voltage
switch
head-
Low
Hi
light
isn’t
Harness
damaged
or disconnected
d
I@
$;a)
LO
--I:
c*j
9
Malfunction of the
headlight.
Harness
damaged
or
drsconnected.
Malfunction of
column
switch
Replace
the
headlight
or column
switch.
Repair
the
harness.
&y7sg
3
J,B
$
&j?RzRq
@gJ@$
5
~jzm?aq
6
yt9zmRg
15. STARTER
RELAY ACTIVATION CIRCUIT
Battery
lgnrtion
Key
reminder
switch
(ST)
swtch
Description of operation
-
,
i
The ECU transistor is turned ON if the vehicle door etc. are
opened without use of the key. This turns OFF the starter relay
and power ceases to be supplied to the starter magnet switch.
Checking the starter relay activation circuit (Disconnect the
connector of the ECU, depress fully the clutch pedal and
B-2:
activate the starter relay)
Step
Check
object
Judgement
Normal
Mal-
function
Cause
Remedy
1
Starter
relay
12v
ov
Malfunction of the
terminal voltage
Check
the
@Ground)
starter
relay
starter
relay
2
Starter motor
12v
ov
terminal
Harness
damaged
Repair
the
(l-Ground)
or
disconnected
harness
(Starter
motor connector
B-24:
Separation)
3
Continuity
on
an
between “B-24”
Damaged
magnet
switch
Replace
connector
and
magnet
switch
ground
Theft-
starte
relay
1
C-56
m
r
Starter motor
RJHY307090-432

Table of Contents

Related product manuals