EasyManua.ls Logo

Suzuki DF 40 - ELECTRIC STARTER SYSTEM

Suzuki DF 40
405 pages
Print Icon
To Next Page IconTo Next Page
To Next Page IconTo Next Page
To Previous Page IconTo Previous Page
To Previous Page IconTo Previous Page
Loading...
ELECTRICAL 4-6
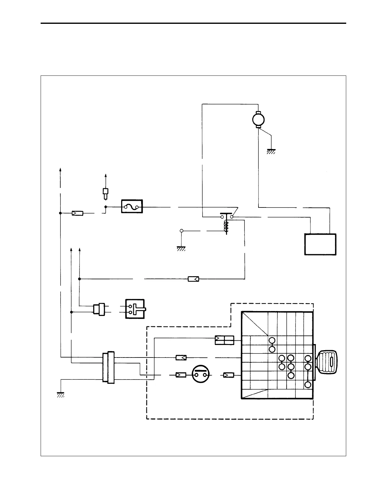
ELECTRIC STARTER SYSTEM
OUTLINE
The circuit of the electric starter system is illustrated below.
This circuit is mainly composed of Battery, Starter motor, Relay, Neutral switches and Ignition switch.
To ECM
main relay
To Rectifier
& regulator
30A Fuse
To ECM
Neutral switch
Neutral switch
Remote control box
Ignition
switch
Battery
-+
Starter motor
M
B
W
Br
GND
BATT
START
OFF
ON
START
FREE
PUSH
BrBr
W
W
W
W
W
R
B
R
B
W
Br
Br
Y/G
Y/G
Y/G

Table of Contents

Other manuals for Suzuki DF 40

Related product manuals