EasyManua.ls Logo

Volvo Penta EVC EC -C - Page 30

Volvo Penta EVC EC -C
138 pages
Print Icon
To Next Page IconTo Next Page
To Next Page IconTo Next Page
To Previous Page IconTo Previous Page
To Previous Page IconTo Previous Page
Loading...
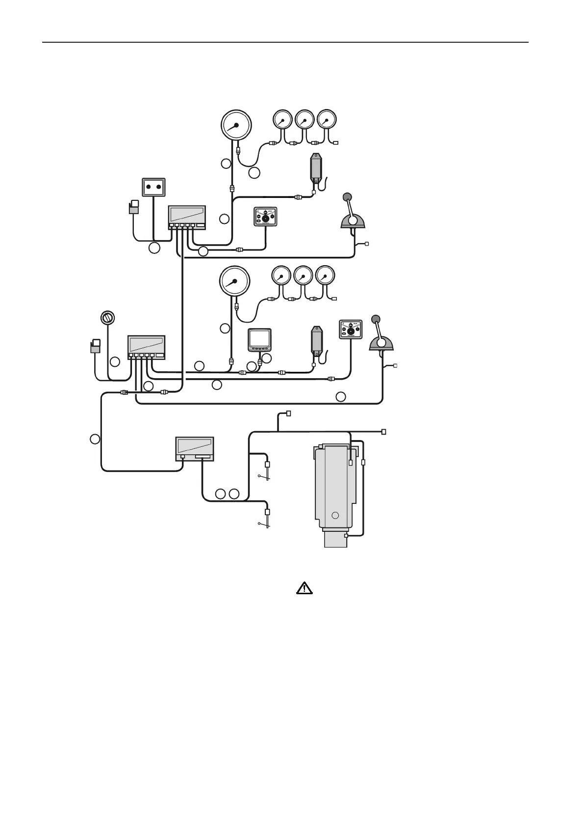
D4, D6, D9, D12 and D16. Single engine installation, main and secondary helm stations.
Reverse gear installation is shown
Choose cable lengths to minimize the number of
connectors. Extension cables are available in differ-
ent lengths. See the Major components chapter for
more information about cable lengths etc.
IMPORTANT! Remember that the wiring should
be routed so that there is no risk that it will be
exposed to heat, moisture or abrasion and that
joints and components are located in dry loca-
tions, easily accessible for service and repair.
Main
station
Engine
EVC
System
Display
Start/stop
panel
EVC
control
panel
EVC
control
panel
Key
switch
PCU
Instruments
Relay
Control
HCU
HCU
Instruments
Fuel
level
sender
Diagnosis
(VODIA)
Gear pot.
switches
not used
Gear pot.
switches
not used
Fresh-
water
level
sender
Rudder
indicator
5
3
12
8
4
4
6
Secondary
station
11
11
7
2
1b 1c
8a
Control
6
EVC System
Tachometer
EVC
System
Tachometer
NMEA
4
30
Installation procedure, general EVC-C

Table of Contents