EasyManua.ls Logo

ABB SensyMaster FMT430 - Page 89

ABB SensyMaster FMT430
160 pages
Print Icon
To Next Page IconTo Next Page
To Next Page IconTo Next Page
To Previous Page IconTo Previous Page
To Previous Page IconTo Previous Page
Loading...
SensyMaster FMT430, FMT450 THERMAL MASS FLOWMETER | OI/FMT430/450-EN REV. B 89
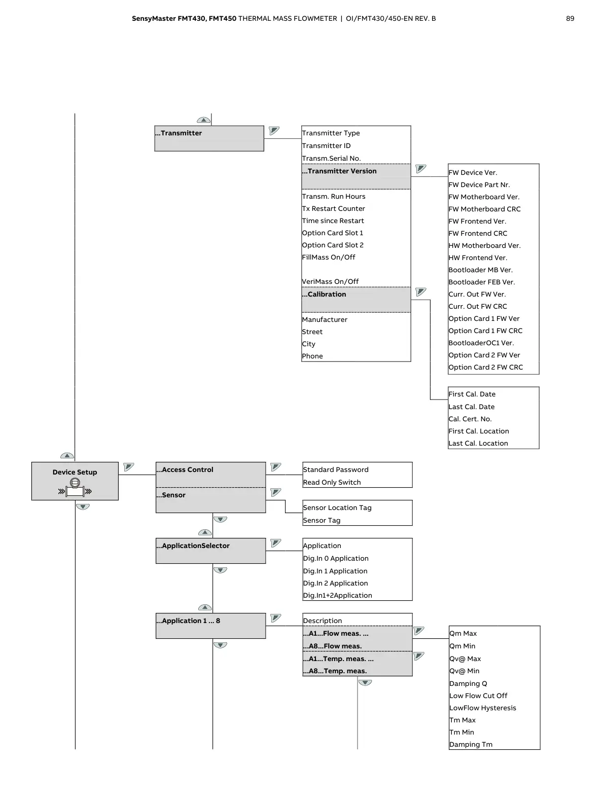
...Transmitter
Transmitter Type
Transmitter ID
Transm.Serial No.
...Transmitter Version
FW Device Ver.
FW Device Part Nr.
FW Motherboard Ver.
FW Motherboard CRC
FW Frontend Ver.
FW Frontend CRC
HW
Motherboard Ver.
HW Frontend Ver.
Bootloader MB Ver.
Bootloader FEB Ver.
Curr. Out FW Ver.
Curr. Out FW CRC
Option Card 1 FW Ver
Option Card 1 FW CRC
BootloaderOC1 Ver.
Option Card 2 FW Ver
Option Card 2 FW CRC
Transm. Run Hours
Tx Restart Counter
Time since Restart
Option Card Slot 1
Option Card Slot 2
FillMass On/Off
VeriMass On/Off
...Calibration
Manufacturer
Street
City
Phone
First Cal. Date
Last Cal. Date
Cal. Cert. No.
First Cal. Location
Last Cal. Location
Device Setup
...Access Control
Standard Password
Read Only Switch
...Sensor
Sensor Location Tag
Sensor Tag
...ApplicationSelector
Application
Dig.In 0 Application
Dig.In 1 Application
Dig.In 2 Application
Dig.In1+2Application
...Application 1 ... 8
Description
...A1...Flow meas. ...
Qm Max
...A8...Flow meas.
Qm Min
...A1...Temp. meas. ...
Qv@ Max
...A8...Temp. meas.
Qv@ Min
Damping Q
Low Flow Cut Off
LowFlow Hysteresis
Tm Max
Tm Min
Damping Tm

Table of Contents

Related product manuals