EasyManua.ls Logo

Dodge Stealth 1994 - Page 181

Dodge Stealth 1994
434 pages
Print Icon
To Next Page IconTo Next Page
To Next Page IconTo Next Page
To Previous Page IconTo Previous Page
To Previous Page IconTo Previous Page
Loading...
CIRCUIT DIAGRAMS
-
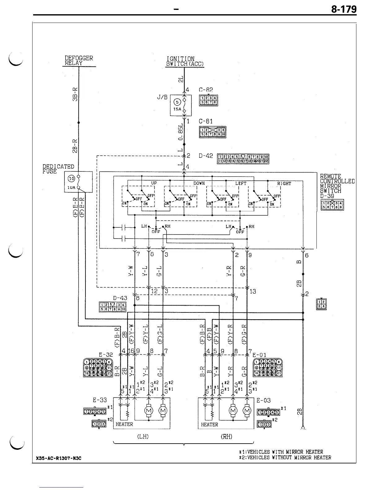
Remote Controlled Mirror Circuit
e-179
REMOTE CONTROLLED MIRROR CIRCUIT
D-41
(LH)
(RH)
\
Y
J
6
REMOTE
CONTROLLED
xl:VEHICLES
WITH
MIRROR
HEATER
X35-AC-Rl307-N3C
MIRROR
t2:VFiHICLES
WITHOUT
MIRROR
HEATER

Table of Contents

Related product manuals