EasyManua.ls Logo

Dodge Stealth 1994 - Page 199

Dodge Stealth 1994
434 pages
Print Icon
To Next Page IconTo Next Page
To Next Page IconTo Next Page
To Previous Page IconTo Previous Page
To Previous Page IconTo Previous Page
Loading...
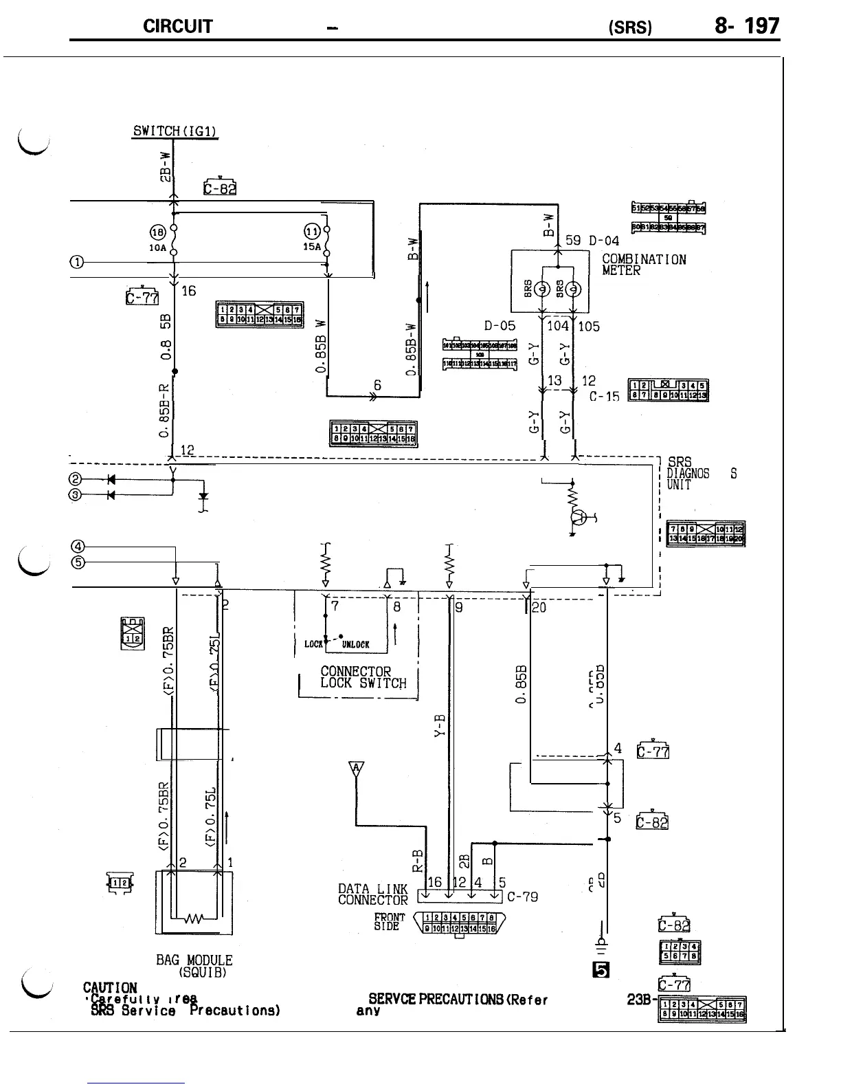
CIRCUIT
DIAGRAMS
-
S
upplemental Restraint Svstem
(SRS)
Circuit
8-
197
IGNITION
SWITCHtIGl)
7
rcT%
-8
0
15A
@
I
48
u/
I
E3
.e7
16
C-71 "6
5
1
w
5
I
a3
d
2
0
d
D-44
___--__--__--
1
14
---
1
13
-
----------,
v v
SRS
i
;&MFNOS
I
S
@
@
A
----2
D-26
1
%
e
s'
r
d
d
$
c
1
CLOCK
SPRING
I
1
%!r('E@!CH
I----
DRIVER'S AIR
BAG~M~~IUJL~E
re
d and observe the
B
recautions)
Prior
z
a3
d
8
_-------_
1
i
D-23
I
I
I
1
I
I
I
I
I
--L--l
19
T
-
-
i
;
2,
7c
-4,
JL
\/
4,
9
4&a
1
J/B
5&i
SRS
SERVCE
PRfXAUTIONS(Refer
to GROUP
23B-
to any service.

Table of Contents

Related product manuals