EasyManua.ls Logo

Electroline Control Unit IV - Return Path Monitoring; Figure 1-2: the Control Units Role in Return Path Monitoring

Electroline Control Unit IV
146 pages
Print Icon
To Next Page IconTo Next Page
To Next Page IconTo Next Page
To Previous Page IconTo Previous Page
To Previous Page IconTo Previous Page
Loading...
Product Description Control Unit IV Reference Manual
1-4 529-0004 Ver.3
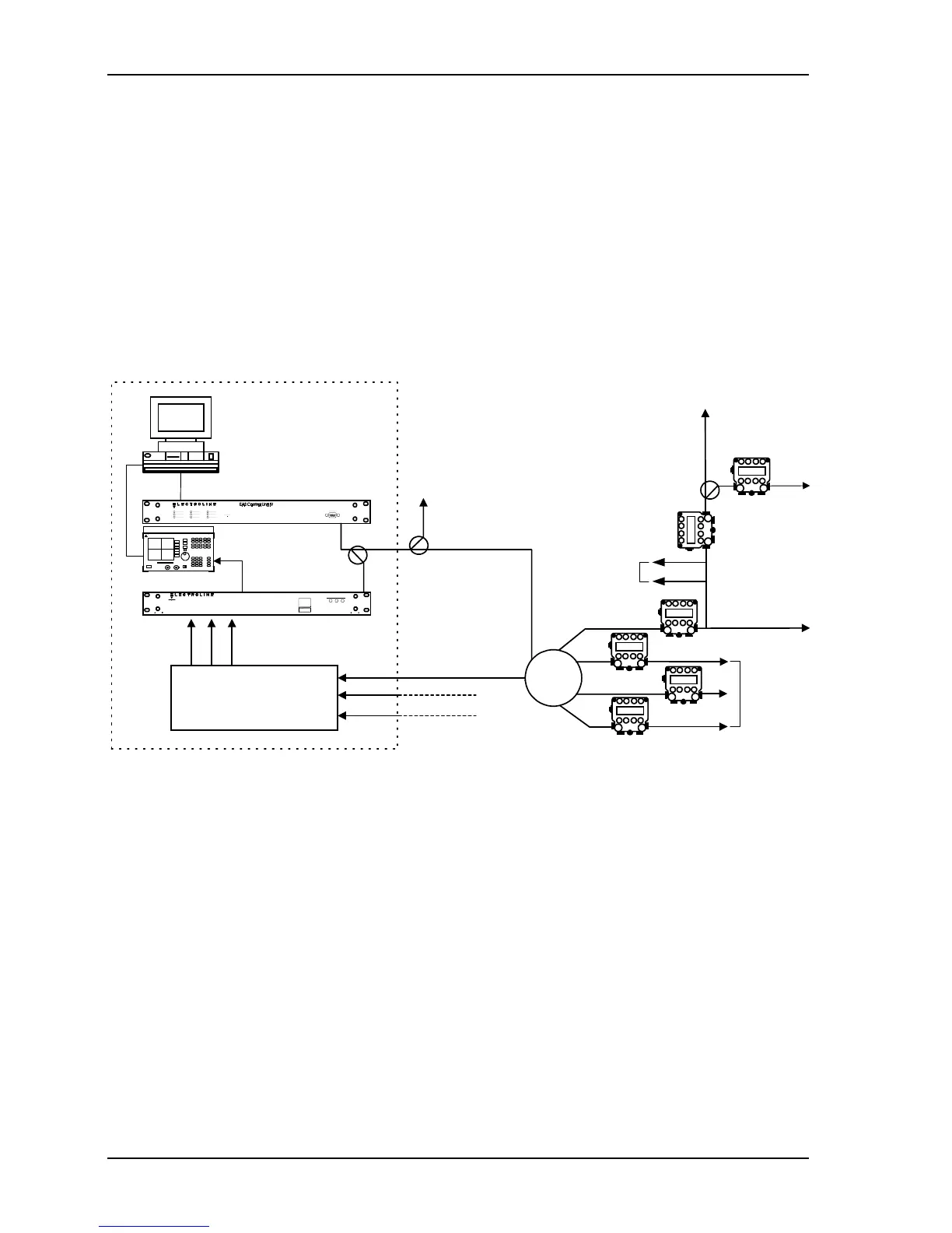
1.2.2 Return path monitoring
When used in conjunction with a CLEARPath control software for locating sources of
ingress, the Control Unit remotely switches CLEARPath modules (CPMs) and Test Point
Selectors (TPS) according to the status it receives from the control software. For return path
applications, the status can be a command to switch the CPMs relay to the open position,
the closed position or through a 6 dB pad. For a Test Point Selector (TPS), the status
command is translated into selecting one of the TPS inputs. The Control Unit encodes the
softwares commands and transmits them to the TPS or CPMs in order to control the return
path. The Control Units carrier is in the forward path, thus ensuring remote control of the
modules even if the return path needs to be cut off during network repairs.
CPM
CPM
FSK carrier
Return Path
Monitoring
Section of
Cable Headend
Control Unit
CLEARPath
control
software
Cable Network with Addresssable
CLEARPath Modules (CPMs)
Test Point Selector MS
CPM
CPM
Fiber receivers
From other fiber nodes
Fiber link
Distribution legs
Subscriber drops
Fiber node
To other
nodes
Test Point Selector
CPM
Spectrum Analyzer
CPM
RS-232 or
LAN connection via an
Ethernet-RS-232 bridge
Figure 1-2: The Control Units role in return path monitoring

Table of Contents