EasyManua.ls Logo

IHI 9NX - Hydraulic System Diagram

IHI 9NX
110 pages
Print Icon
To Next Page IconTo Next Page
To Next Page IconTo Next Page
To Previous Page IconTo Previous Page
To Previous Page IconTo Previous Page
Loading...
SPECIFICATIONS
9NX
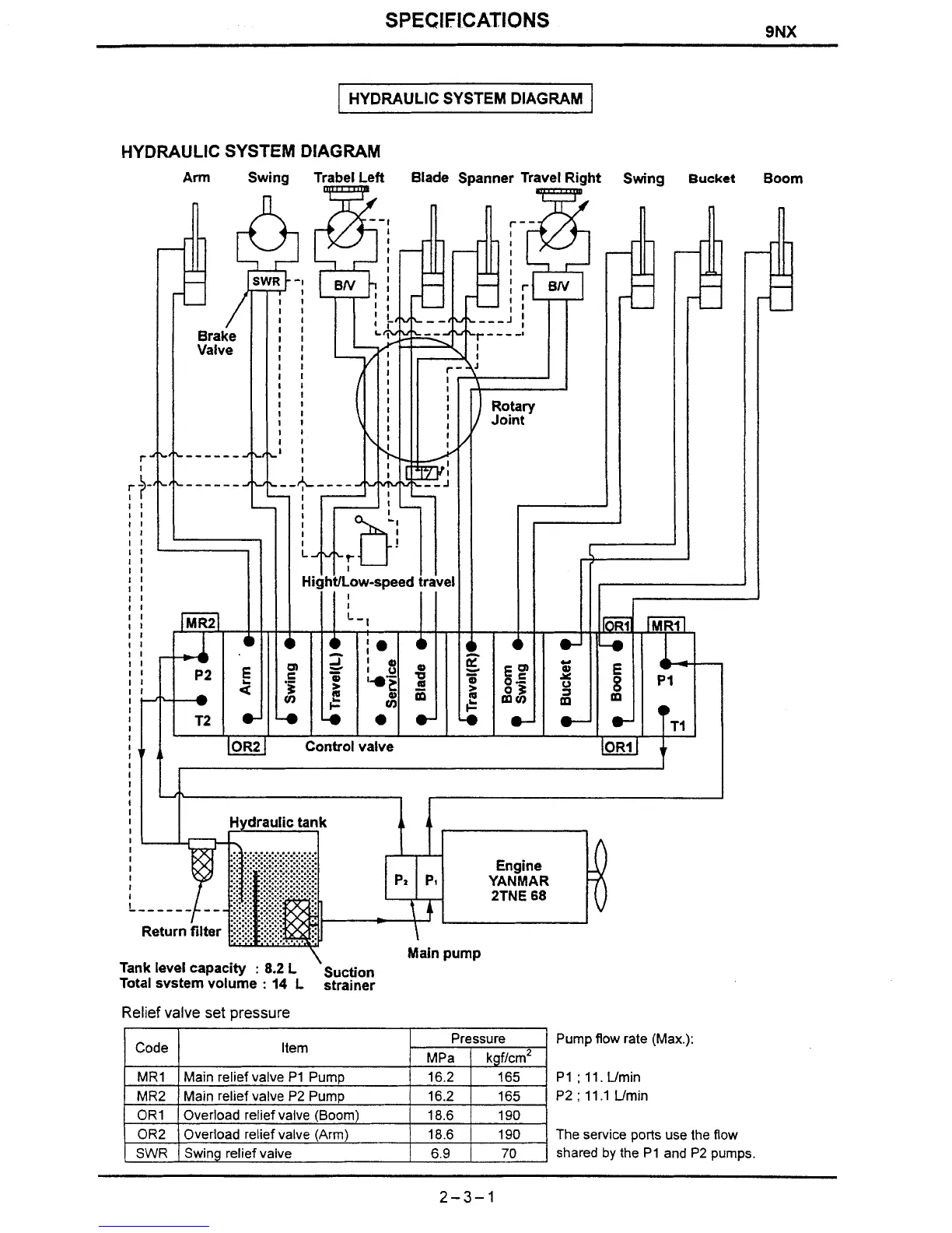
HYDRAULIC SYSTEM DIAGRAM
HYDRAULIC SYSTEM DIAGRAM
Arm
Swing T Blade Spanner Tr
I
Main pump
Tank level capacity
:
8.2
L
suction
Total svstem volume
:
14
L
strainer
Relief valve set pressure
Pump
flow
rate (Max.):
P1
;
11.
Umin
P2
;
11.1
Umin
The service ports use the
flow
shared
by
the
P1
and
P2
pumps.

Table of Contents

Related product manuals