EasyManua.ls Logo

SAME SILVER 80 - Page 128

Default Icon
470 pages
Print Icon
To Next Page IconTo Next Page
To Next Page IconTo Next Page
To Previous Page IconTo Previous Page
To Previous Page IconTo Previous Page
Loading...
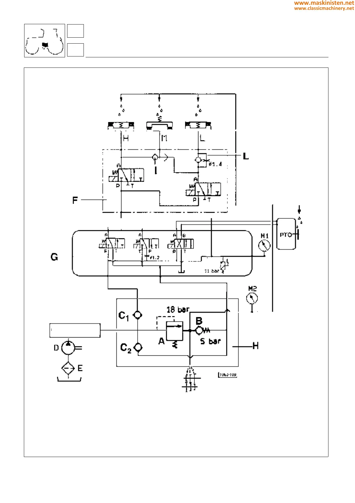
Fig. 12 - Hydraulic diagram illustrating operation.
clutch transmission
agroshift
A - sequence valve (operating pressure 18 bar)
B - transmission lubricant pressure regulator
(setting 4 bar)
C - check valve 30 l/min
D - oil pump (flow rate 10 ÷ 30 l/ min)
E - suction filter (25 m)
F - solenoid valves assembly
G - power unit for electrohydraulic
control functions
H - oil pressure control valves assembly
I - bistable valve
L - modulating valve
M1 - pressure gauge scale 0 ÷ 40 bar
M2 - pressure gauge scale 10 bar
T - return
Hydrostatic steering
4WD
D. Lock
27
2
128
www.maskinisten.net
www.classicmachinery.net

Table of Contents

Related product manuals