EasyManua.ls Logo

Suzuki Wagon R RB310 - DTC B1061 - AIR BAG Warning Lamp Circuit Failure

Suzuki Wagon R RB310
254 pages
Print Icon
To Next Page IconTo Next Page
To Next Page IconTo Next Page
To Previous Page IconTo Previous Page
To Previous Page IconTo Previous Page
Loading...
10B-46 AIR BAG SYSTEM
DTC B1061 – “AIR BAG” Warning Lamp Circuit Failure
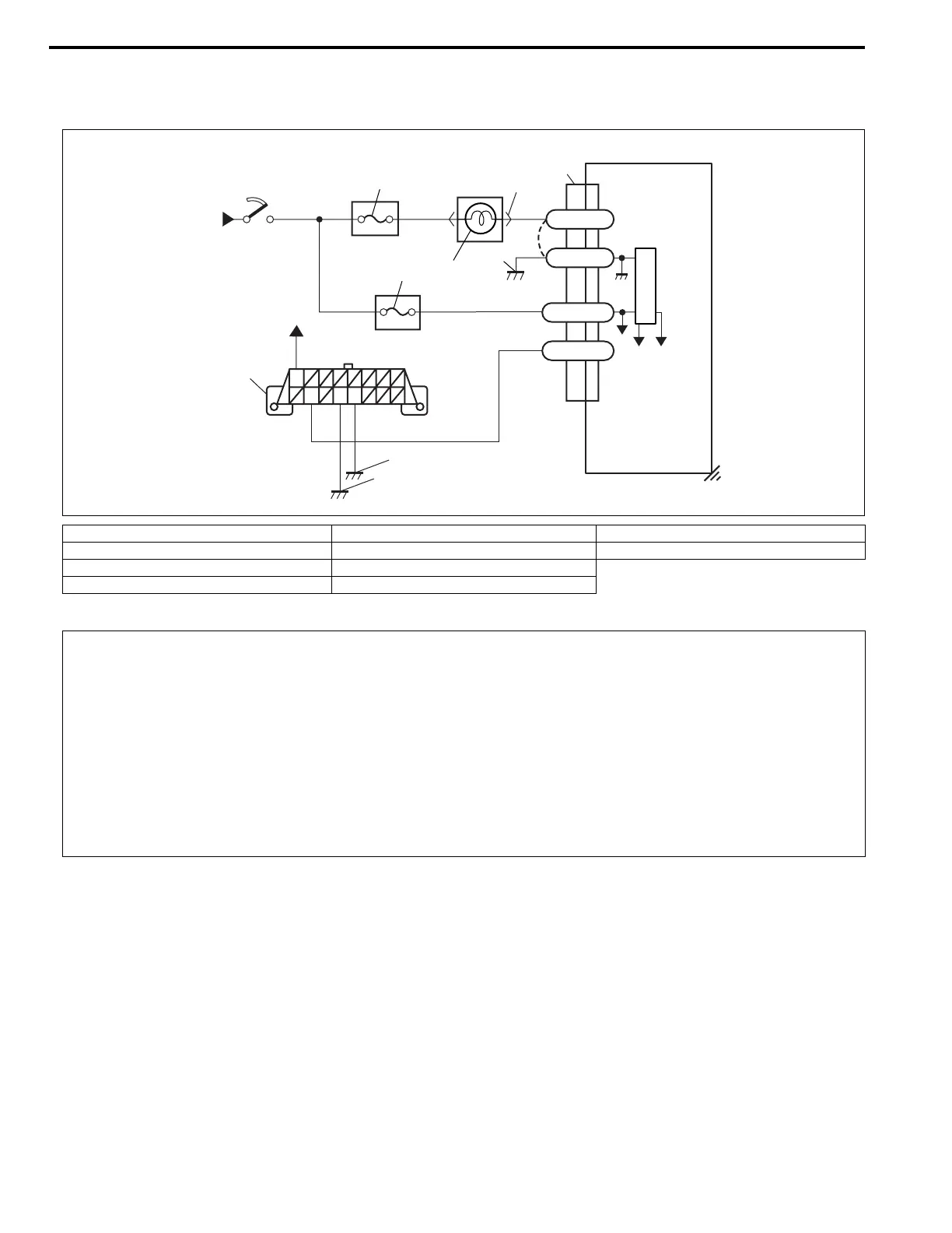
WIRING DIAGRAM
DTC WILL SET WHEN
The voltage at the “AIR BAG” warning lamp circuit terminal “G66-30” does not match the commanded state of
the warning lamp driver for specified time.
TABLE TEST DESCRIPTION
STEP 1 : This test rechecks “AIR BAG” warning lamp operation.
STEP 2 : This test rechecks whether an abnormality is in SDM.
1. From main fuse 5. “AIR BAG” fuse 9. Ground for air bag system
2. Ignition switch 6. SDM 10. Ground on body
3. “METER” fuse 7. To DLC
4. “AIR BAG” warning lamp in combination meter 8. Ground on engine block
GRN
GRN
BLK/RED
BLU
BLU/RED
+30V+5V
WHT/RED
BLK
“G66”
G66-30
G66-32
G66-28
G66-31
BLK
BRN
WHT/BLU
“G25”
“G25”
1
1
2
3
5
4
9
6
7
10
8
CAUTION:
Be sure to perform AIR BAG DIAGNOSTIC SYSTEM CHECK before starting diagnosis according to
flow table.
When measurement of resistance or voltage is required in this table, use a specified digital multim-
eter (refer to SPECIAL TOOL in this section.) along with a correct terminal adapter from special tool
(Connector test adapter kit).
When a check for proper connection is required, refer to INTERMITTENTS AND POOR CONNEC-
TIONS in this section.
If there is open circuit in the air bag wire harness (in instrument panel harness), connector or termi-
nal is found damaged, replace the wire harness, connector and terminal as an assembly.

Table of Contents

Related product manuals