EasyManua.ls Logo

artisan 8640B - Page 268

artisan 8640B
411 pages
Print Icon
To Next Page IconTo Next Page
To Next Page IconTo Next Page
To Previous Page IconTo Previous Page
To Previous Page IconTo Previous Page
Loading...
Model 8640B TM 9-4935-601-14-7&P
CHANGE 11 (Cont'd)
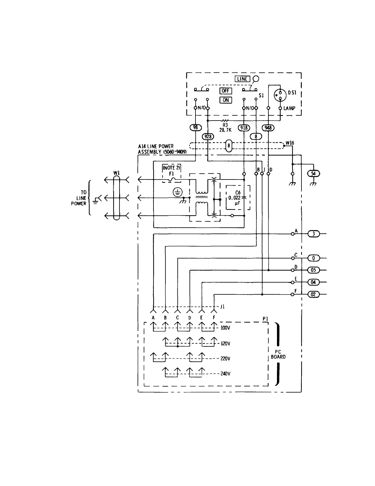
P/O Figure 8-69. Power Supply Circuits Schematic Diagram (P/O Change 11) (1 of 2)
7-34
Wl
--
--
--
---
--
-Jl
A B C D E F PI
r/f'
/f'
/f'
/f'
/f'
-1'-------,
1
I
t..:..:..t
- -t..:.:J- - - t.:..:J -
IOOV
I
I I
t--t--1'--~-120V
I
A
I
C I
D
F
I I
PC
1
u-----t...:J-----220V
1
BOARD
I
:
U--U----'"'
: J J
L_
____________
_J
--
--
--
Artisan Technology Group - Quality Instrumentation ... Guaranteed | (888) 88-SOURCE | www.artisantg.com

Table of Contents