EasyManua.ls Logo

Baumuller b maXX 5500 - Page 176

Baumuller b maXX 5500
316 pages
Print Icon
To Next Page IconTo Next Page
To Next Page IconTo Next Page
To Previous Page IconTo Previous Page
To Previous Page IconTo Previous Page
Loading...
Wiring diagrams
Instruction handbook b maXX BM5500, BM5600, BM5700
Document No.: 5.13008.10 Baumüller Nürnberg GmbH
176
of 314
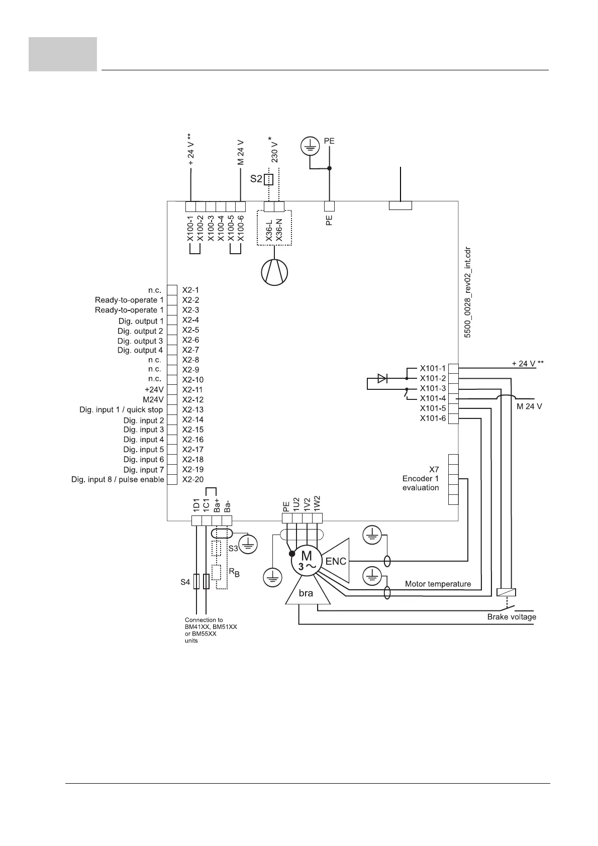
7.11
Figure 85: Connection diagram with motor brake controlled via an additional relay - power modules
X300 Signal bus
To connected devices
BM3000/BM5000

Table of Contents

Related product manuals