EasyManua.ls Logo

Baumuller BM4400 - Page 178

Baumuller BM4400
360 pages
Print Icon
To Next Page IconTo Next Page
To Next Page IconTo Next Page
To Previous Page IconTo Previous Page
To Previous Page IconTo Previous Page
Loading...
Wiring diagrams
Instruction handbook b maXX BM4400, BM4600, BM4700
Document No.: 5.12008.07 Baumüller Nürnberg GmbH
178
of 358
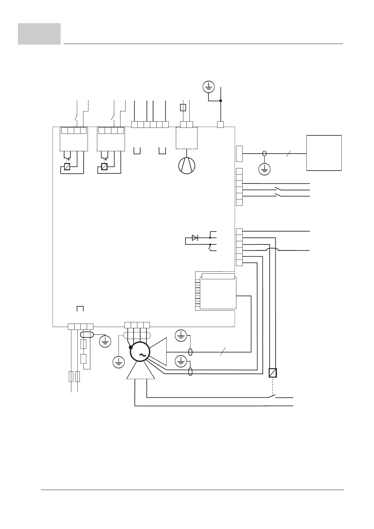
7.10
Figure 80: Connection diagram with motor brake controlled via an additional relay - power modules
X3-3
X3-2
X3-1
X3-4
X3-5
X3-6
X101-2
X101-1
X101-3
X101-4
X101-5
X101-6
9
15
4000_0613_rev01_int.cdr
3
M
X1
S2
X1
A
PE
X36-L
X36-N
M24V
X102-2
X103-2
X100-2
X100-3
X100-4
X100-5
X100-6
1U2
1V2
1W2
PE
BM4-ENC-XX
+24V**
+24V
+24V
M24V
M24V
PC
ProDrive
SUB-D, 1:1
PE
ENC
X100-1
X102-3
X103-3
X102-4
X103-4
X102-1
X103-1
230 V
*
M24V
M24V
+24V
+24V
+24V**
Motor temperature
bra
Brake
voltage
U
DC link
Connection to other
BM41XX or BM44XX units
1C1
1D1
R
S3
B
Ba+
1C1
1D1
Ba-
S4
Mains bus
Ballast bus

Table of Contents

Related product manuals