EasyManua.ls Logo

Fuji Electric FRENIC MEGA G2 Series - Page 696

Fuji Electric FRENIC MEGA G2 Series
970 pages
To Next Page IconTo Next Page
To Next Page IconTo Next Page
To Previous Page IconTo Previous Page
To Previous Page IconTo Previous Page
Loading...
8.7 Control Section
8-18
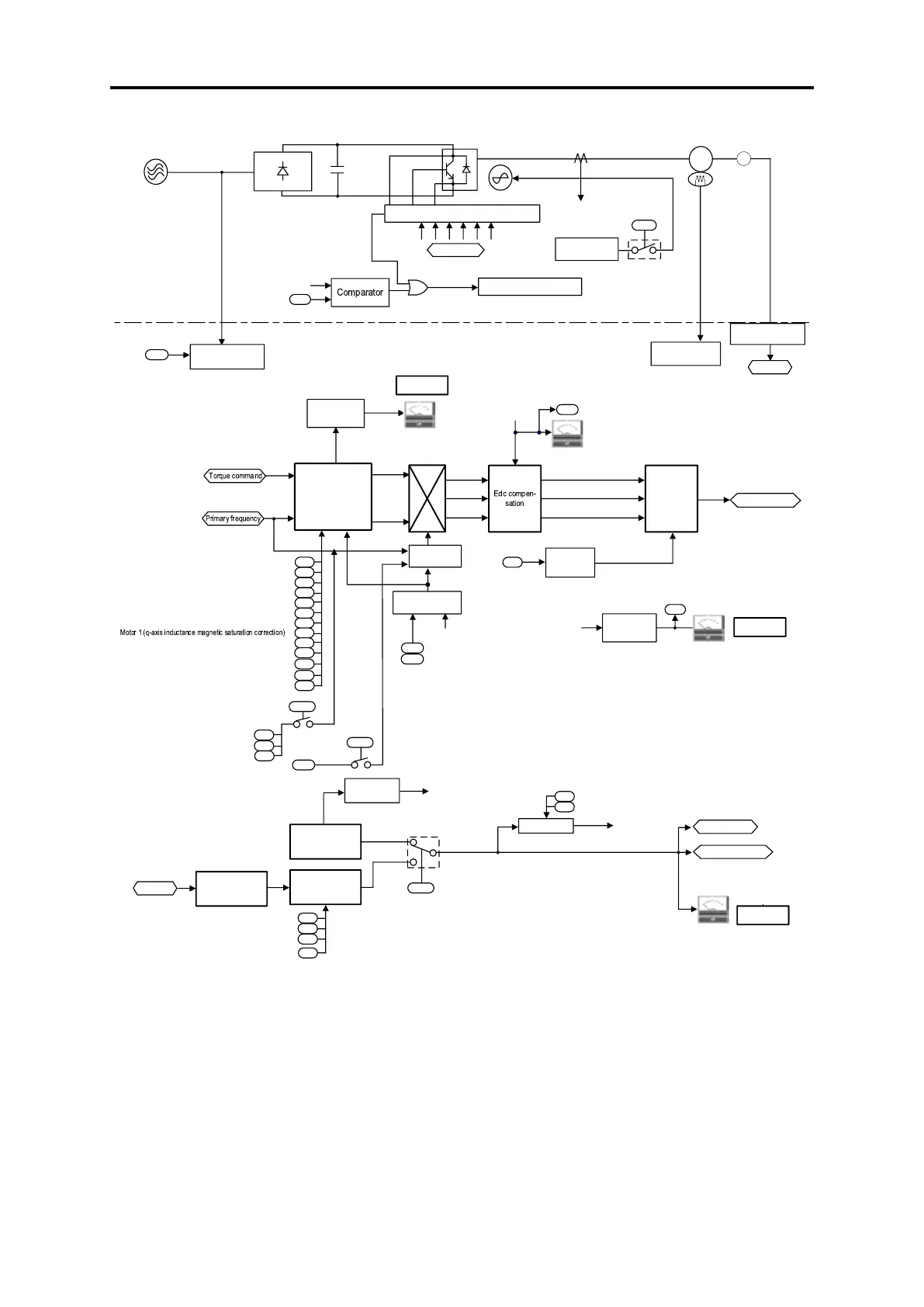
[ 6 ] PMSM drive (Continued)
Alarm 0s
Gate drive circuit
H06
Detection of
output currents
(Iu, Iv, Iw)
Main circuit capacitor
Cooling fan
H72
PM motor
M
3
Carrier
frequency
PWM
calculation
PWM signals
Vector
Control
LED display
88888
Edc
(DC link
bus voltage)
9 : DC link bus volt age
M21
Alarm code 0C1 to 0C3
P90
F22
F21
P60
P61
P62
P63
P65
P74
P85
P01
P02
P03
Motor 1 (No. of poles)
Motor 1 (Rated capacity)
F26
Current
RMS value
LED display
88888
M11
Detection of
output currents
(Iu, Iv, Iw)
P99
PG
Pulse counter
Speed detection
d15
d16
d17
PG pulse
1 : Output frequency 2
(after slip compensation)
LE D display
88888
P01
Estimated speed
value calculation
F42
= 15
= 16
d32
d33
Torque limit (Speed limit 1)
Torque limit (Speed limit 2)
Speed limit
Step-out
detection
P95
F42
= 16
P30
P87
P89
F42
= 15
d89
d80
Power supply
Rectifying circuit
Output currents
(Iu, Iv, Iw)
Motor 1
(Overcurrent protection level)
Main power
shutdown detection
(Mode selection)
Main power
shutdown detection
2-phase to 3-phase
transformation
3 : Output voltage
PWM signals
Cooling fan
ON/OFF control
Cooling fan
ON/OFF control
PTC or NTC
thermistor
Pulse encoder
(Pulse generator)
Terminal V2
Motor overheat
detection
PG interface card
PG pulse
Voltage RMS
value
Phase angle
calculation
DC braking
start/stop decision
Motor sound
(Carrier frequency)
DC braking (Braking level)
DC braking (Braking time)
DCBRK
2 : Output current
Encoder pulse resolution
Pulse scaling factor 1
Pulse scaling factor 2
Motor (No. of poles)
Drive Control Selection
Alarm
erd
Actual speed
Primary frequency
Motor 1 (reference current at starting)
Motor 1 (flux limitation value)
Motor 1 (Selection)
PM motor high-efficiency control
Motor 1 (pole position detection method)
Motor 1 (Armature resistance)
Motor 1 (d-axis inductance)
Motor 1 (q-axis inductance)
Motor 1 (Iron loss (base speed))
Motor 1 (Rated current)
Motor 1 (NS discriminating current
command value)
Pole position locking frequency
Motor 1 (control switching level)
Motor 1
(pole position sensor offset)
Fig. 8.7-10 Vector control (PMSM drive 2) section block diagram

Table of Contents

Related product manuals