EasyManua.ls Logo

Toro Field Pro 6040 - Hydraulic Flow Diagrams

Toro Field Pro 6040
222 pages
To Next Page IconTo Next Page
To Next Page IconTo Next Page
To Previous Page IconTo Previous Page
To Previous Page IconTo Previous Page
Loading...
HydraulicFlowDiagrams
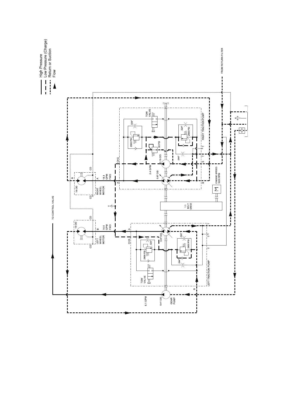
TractionCircuit
g416800
Figure24
TractionCircuitDiagram(Forward)
Thehydraulictractioncircuitisaclosedloopsystemconsistingoftwomanually
controlledvariabledisplacementpiston(traction)pumpsandtwohydraulicwheel
motors.Eachpumpisresponsibleforsupplyinguidowtoonewheelmotor.
Withtheexceptionofthechargecircuit,eachwheelcircuitisaseparateclosed
loopsystem.Therightsidepistonpumpincludesaninternalxeddisplacement
HydraulicSystem:HydraulicFlowDiagrams
Page5–14
FieldPro®6040
22267SLRevA

Table of Contents

Related product manuals