EasyManua.ls Logo

AVL F-FEM-CON - Page 32

Default Icon
110 pages
Print Icon
To Next Page IconTo Next Page
To Next Page IconTo Next Page
To Previous Page IconTo Previous Page
To Previous Page IconTo Previous Page
Loading...
Installation
32
F-FEM-CON — Users Guide
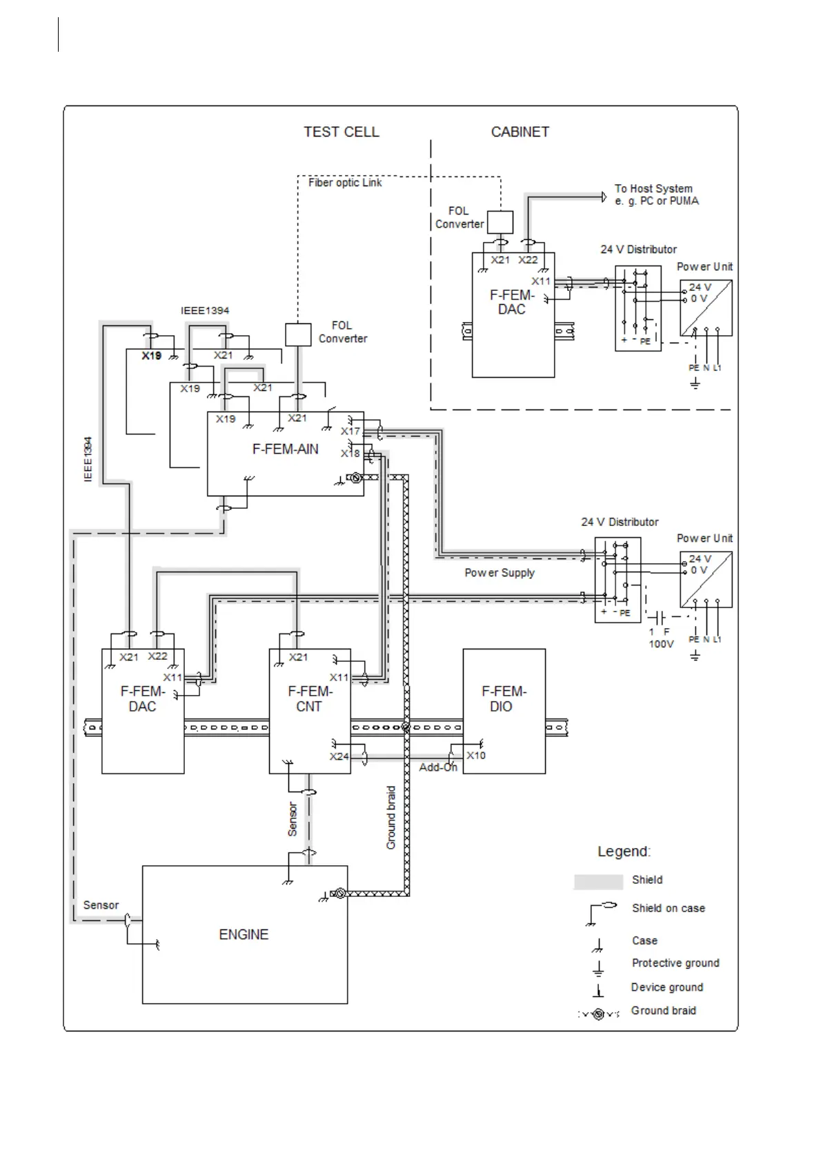
Grounding when using a fiber optic link and split grounds
Fig. 16

Table of Contents

Related product manuals