EasyManua.ls Logo

Kalmar DCE80-100E - Page 200

Kalmar DCE80-100E
317 pages
Print Icon
To Next Page IconTo Next Page
To Next Page IconTo Next Page
To Previous Page IconTo Previous Page
To Previous Page IconTo Previous Page
Loading...
DCE80-100E
Technical Handbook
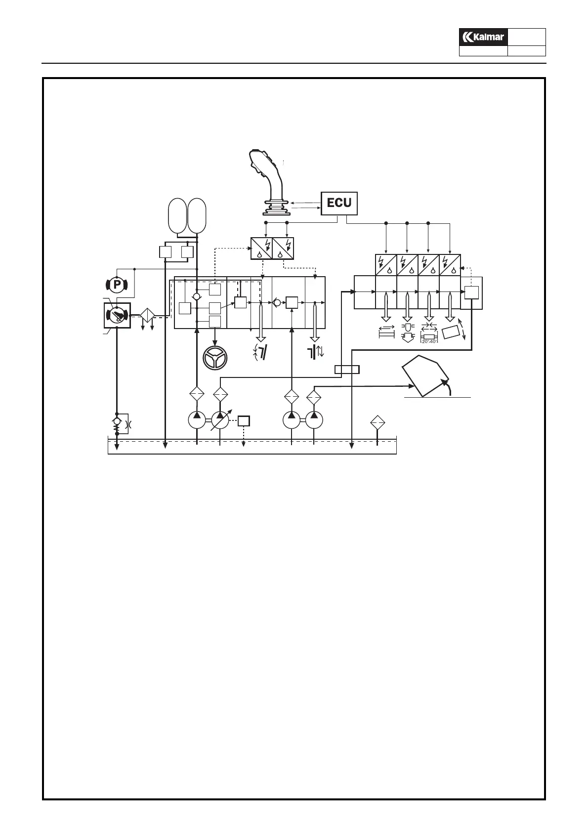
Main hydraulics
Description
8
P.Group 70
TDCE01
04GB
e
f
g
KL1830
h
7
8
9
a
b
c
d
1
2
34
5
6
6
6
6
10
21
15
20
24
12
13
14
32
33
25
33
a
bcd
e
25
30
31
32
1. Variable axial piston pump
2. Relief valve
3. Fixed ving pump
4. Fixed ving pump
5. Fixed ving pump
6. High pressure filter
7. Cab tilting
8. Connector, side-lift hydraulics
9. Main valve
a. Accumulator charging valve
b. Pressure reducing valve
servo system
c. Pressure reducing valve and
priority valve, steering system
d. Differential valve, gives max 11 bar pressure
difference between steering valve LS-signal
and the pump pressure
e. Main pressure limiting valve TILT
f. Control section, TILT
g. Main pressure limiting valve LIFT
h. Control section LIFT
10. Steering system
12. Accumulator
13. Accumulator evatuating valve
14. Safety valve, accumulator
15. Service brake system
20. Cooling circuit, service brake system
21. Parking brake system
24. Oil cooler
25. Converter el-servo/hydraulic servo
30. Hydraulic oil tank
31. Breather filter
32. Nozzle-check valve cooling circuit
33. Main valve, attachment
a. Control section SIDESHIFT
b. Control section TWIST-LOCKS
c. Control section 20-40’
d. Control section LEVELLING
e. Pressure reducing valve servo
Hydraulic system with separate side-lift hydraulics

Table of Contents

Related product manuals