EasyManua.ls Logo

Kalmar DCE80-100E - Oil Circuit

Kalmar DCE80-100E
317 pages
Print Icon
To Next Page IconTo Next Page
To Next Page IconTo Next Page
To Previous Page IconTo Previous Page
To Previous Page IconTo Previous Page
Loading...
DCE80-100E
Technical Handbook
Transmission
Description
6
P.Group 40
TDCE01
04GB
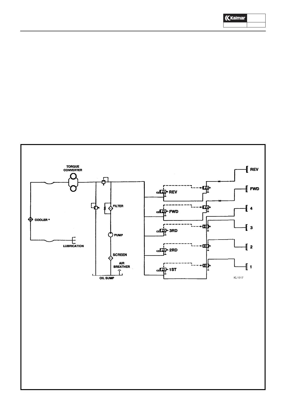
Oil circuit
The function of the oil is:
to transmit the engine output to the gearbox. The torque
converter can multiply the engine torque by up to three
times, but at the expense of the speed rotation.
to apply the clutches in the gearbox.
to dissipate the heat from the torque converter.
to lubricate the gearbox and the torque converter.
to transport any solid particles to the filter.
When the engine is running, the oil pump draws oil through a suc-
tion strainer from the gearbox sump and then delivers it through
a fine filter to a pressure regulating valve.
The regulating valve delivers oil at the right pressure to the gear-
box valve body, which actuates the clutch plates for Forward/Re-
verse and 1st/2nd/3rd/4th. The clutches use only a small
proportion of oil delivered by the pump. The remainder is fed
through the torque converter circuit to the oil cooler, and returns
to the gearbox for lubrication.
1. Converter
2. Oil cooler
3. Converter safety valve
4. Lube manifold
5. -
6. Suction from transmission sump
7. Filter
8. Clutch pressure regulating valve
9. Solenoid valve, Forw
10. Solenoid valve, Rev
11. Clutches
12. -
13. Pump
Oil circuit

Table of Contents

Related product manuals