EasyManua.ls Logo

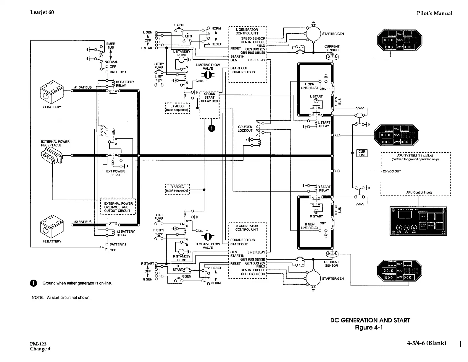
Learjet 60 - DC Generation and Start (Figure 4-1)

Default Icon
408 pages
Print Icon
To Next Page IconTo Next Page
To Next Page IconTo Next Page
To Previous Page IconTo Previous Page
To Previous Page IconTo Previous Page
Loading...
Learjet
60
PRO
0
.
#1
BATTERY
EXTERNAL
POWER
RECEPTACLE
#2
BATTERY
1
BATBUS
2
BATBUS
O
a
O
r
EXTERNAL
POWER
r
OVER-VOLTAGE
r
CUTOUTCIRCUIT
r
--------------
0
R
STANDBY
PUMP
R
START
R
GEN
Clos
;
6
z
R
MOTIVE
FLOW
VALVE
EMER
BUS
Ground
when
either
generator
is
on-line
.
NOTE
:
Airstart
circuit
not
shown
.
PM-123
Change
4
NORMAL
OFF
BATTERY
1
#1
BATTERY
RELAY
#2
BATTERY
RELAY
BATTERY
2
OFF
R
JET
PUMP
R
STBY
PUMP
RS~RT~
O
+F
01
R
GEN
LGEN
RESET
NORM
r
LGENERATOR
r
CONTROL
UNIT
SPEED
SENSOR
STARTER/GEN
APU
SYSTEM
(if
installed)
r
(Certified
for
ground
operation
only)
r
r
r
a
r
n
r
r
r
n
APU
Control
Inputs
-------------
28
VDC
OUT
DC
GENERATION
AND
START
Figure
4-1
Pilot's
Manual
©
PS,nsnninn
A
<>
E
7
4-5/4-6
(Blank)
GENINTERPOLE!
'IRESET
FIELD
GENBUS28V
GEN
BUS
SENSE,
1
START
IN
+
GEN
LINE
RELAY
owl
CURRENT
.=o
SENSOR
~i
W
n
.
START
OUT
EQUALIZER
BUS
LGEN
.
LINE
RELAY-
Ir
0
ox
i
V
--
I
.
w
co
O
m
R
START
,
R
GENERATOR
R
GEN
-
CONTROL
UNIT
LINE
RELAY
i=e
.
EQUALIZER
BUS
START
OUT
GEN
LINE
RELAY
V
-~
STARTIN
r
\F
GENBUS
SENSE
+
y
.
(RESET
GENBUS
28V
;
CURRENT
FIELD
i
.
SENSOR
r
GENINTERPOLEt
.
SPEEDSENSOR,
-
_
_
_
STARTER/GEN
.

Table of Contents

Related product manuals