EasyManua.ls Logo

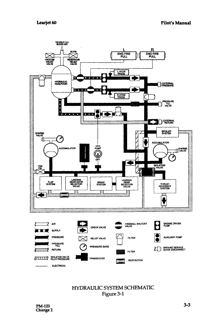
Learjet 60 - Hydraulic System Schematic (Figure 3-1)

Default Icon
408 pages
Print Icon
To Next Page IconTo Next Page
To Next Page IconTo Next Page
To Previous Page IconTo Previous Page
To Previous Page IconTo Previous Page
Loading...
Learjet
60
HYDRAULIC
RESERVOIR
WN
-
1
FLAP
SYSTEM
LANDING
GEARDOOR
SELECTOR
VALVE
ENG
FIRE
PULL
RHYDR
PRESS
LANDING
GEAR
SELECTOR
VALVE
ENG
FIRE
PULL
E110
.
B
THRUST
REVERSER
SYSTEM
V~~
ACCUMULATOR
HYD
PUMP
BRAKE
SYSTEM
I`d"IEU
BLE®AIR
1
1TlTTTT-~
~-l
ELECTRICAL
Pilot's
Manual
EXTERNAL
PRESSURE
PRESSURE
FILL
VALVE
EXTERNAL
RETURN
HYDRAULIC
SYSTEM
SCHEMATIC
Figure
3-1
PM-123
3-3
Change
3
AIR
_
FIREWALLSHUTOFF
ENGINEDRIVEN
CHECK
VALVE
VALVE
8
PUMP
SUPPLY
PRESSURE
RELIEF
VALVE
10
FILTER
AUXILIARY
PUMP
PRESSURE
FILL
PRESSURE
GAGE
GROUND
SERVICE
RETURN
FILTER
WICK
DISCONNECT
ISOLATON
PILOT
PILOTPRESSURESSUE
RE
TRANSDUCER
RESTRICTOR

Table of Contents

Related product manuals