EasyManua.ls Logo

MLC LC100 - Page 48

MLC LC100
148 pages
Print Icon
To Next Page IconTo Next Page
To Next Page IconTo Next Page
To Previous Page IconTo Previous Page
To Previous Page IconTo Previous Page
Loading...
48
LC100 Instruction manual
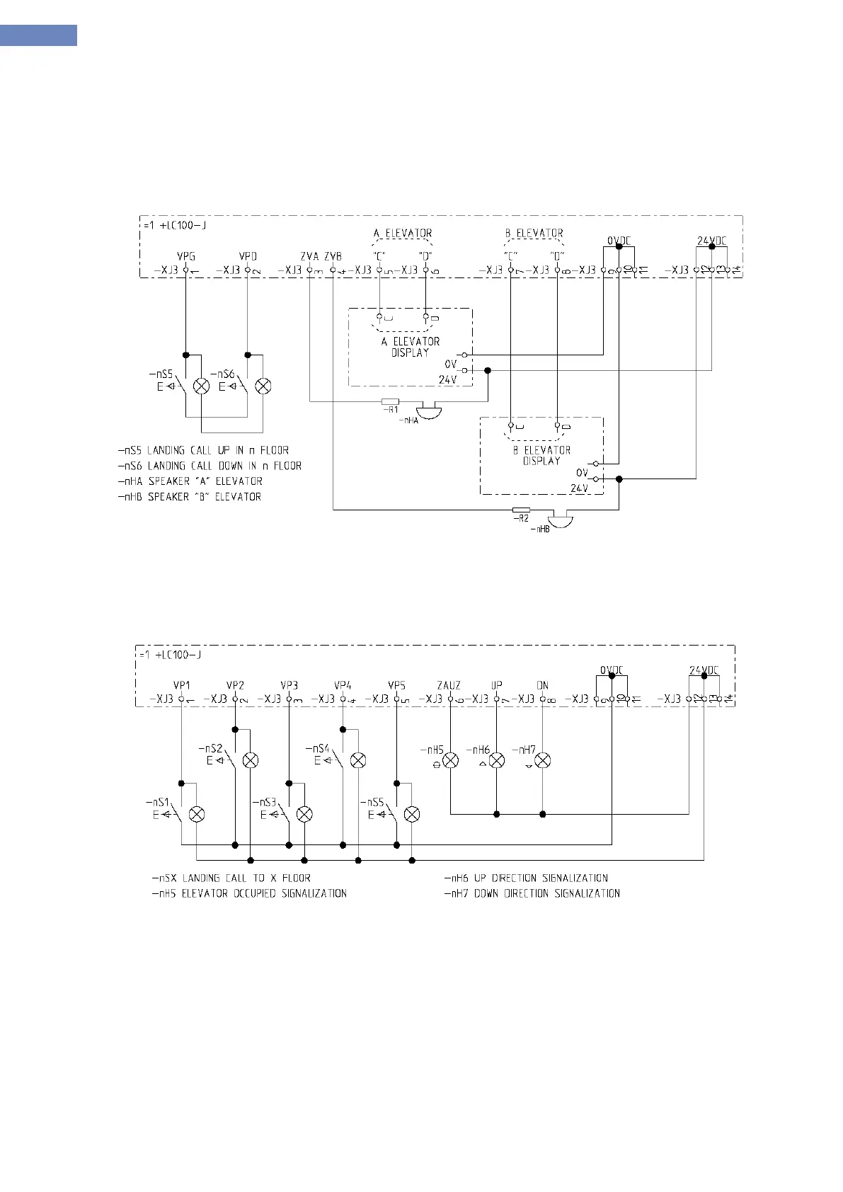
2. Floor units DUPLEX elevator with „C“ i „D“ protocol displays.
Floor units are coded acording to the addressing table.
LC100-J boards are connected to CAN2 bus, there is no need for parameterization because inputs and
outputs are set as shown on the connection diagram.
When connecting speakers on XJ3.3 and 4 there is need for putting resistor with minimal value 100
Connection diagram:
3. Floor units for elevators without cabin calls.
For LC100-J software for non passanger elevators addressing is not done, inputs are like on connection
diagram. All the landing calls are connected in parallel.
Connection diagram:
NOTE! Here are only some examples on using LC100-J, other configurations are made on request.

Table of Contents