EasyManua.ls Logo

NF ZM2371 - 1.4 Principle of Operation

NF ZM2371
255 pages
Print Icon
To Next Page IconTo Next Page
To Next Page IconTo Next Page
To Previous Page IconTo Previous Page
To Previous Page IconTo Previous Page
Loading...
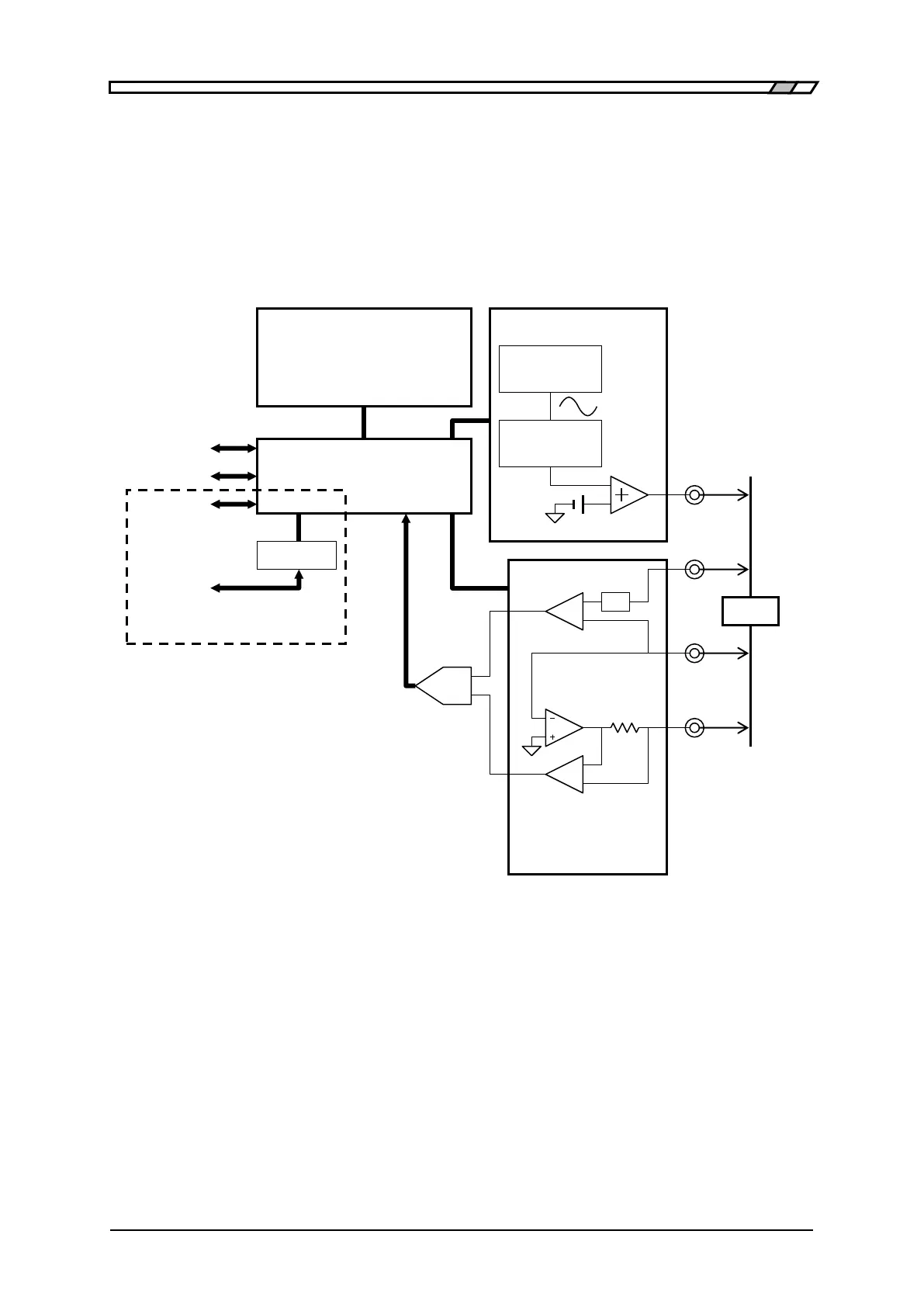
1.4 Principle of Operation
1-4 ZM2371/ZM2372
1.4 Principle of Operation
The ZM2371 / ZM2372 gives sine-wave signal from an internal oscillator to the DUT (Device
Under Test). The impedance bridge detects the current I flowing in DUT and the voltage V
applied to DUT, and then the main processor obtains the impedance Z (= V / I). The
parameters such as inductance L, capacitance C, resistance R, etc. are calculated from the
impedance (magnitude, phase angle).
Figure 11 Block Diagram
Main Processor
According to the users operation, the main processor controls the oscillator and impedance
bridge to calculate the vector ratio from the voltage signal and current signal obtained from
the DUT. Then, the main processor makes necessary correction, and finally converts the
data into the required parameter to be displayed or output.
Main Processor
Panel
LCD Character Display,
Key & Lamp
GPIB
RS-232
Isolator
V
signal
HANDLER
INTERFACE
DUT
I
signal
H
CUR
H
POT
L
POT
L
CUR
USB
Oscillator
Power
Amp
Frequency
Synthesizer
Amplitude
Control
DC Bias
ZM2372 only
Impedance
Bridge
R_range
diff-AMP
diff-AMP
DC canceller
A/D

Table of Contents

Related product manuals