EasyManua.ls Logo

NMC-WOLLARD 100 - Page 348

NMC-WOLLARD 100
848 pages
Print Icon
To Next Page IconTo Next Page
To Next Page IconTo Next Page
To Previous Page IconTo Previous Page
To Previous Page IconTo Previous Page
Loading...
NMC-WOLLARD 2021Truax Blvd., Eau Claire, WI 54703, Phone (715) 835-3151, Fax (715) 835-6625
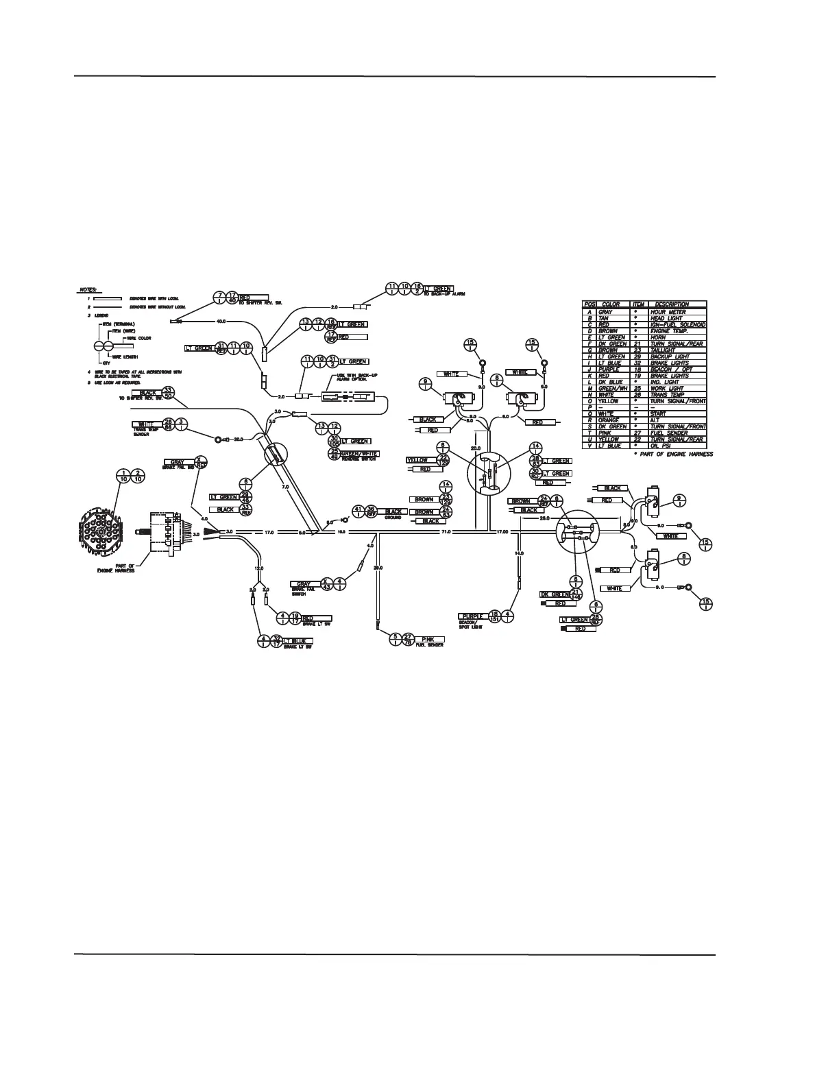
M100 Tow Tractor Manual No. 46052
PAGE 110
CHAPTER 4 REPAIR PARTS
JANUARY 15, 2015
4 ILLUSTRATED PARTS LIST
5
FIGURE 42.
HARNESSES
3 OF 5

Table of Contents

Related product manuals