EasyManua.ls Logo

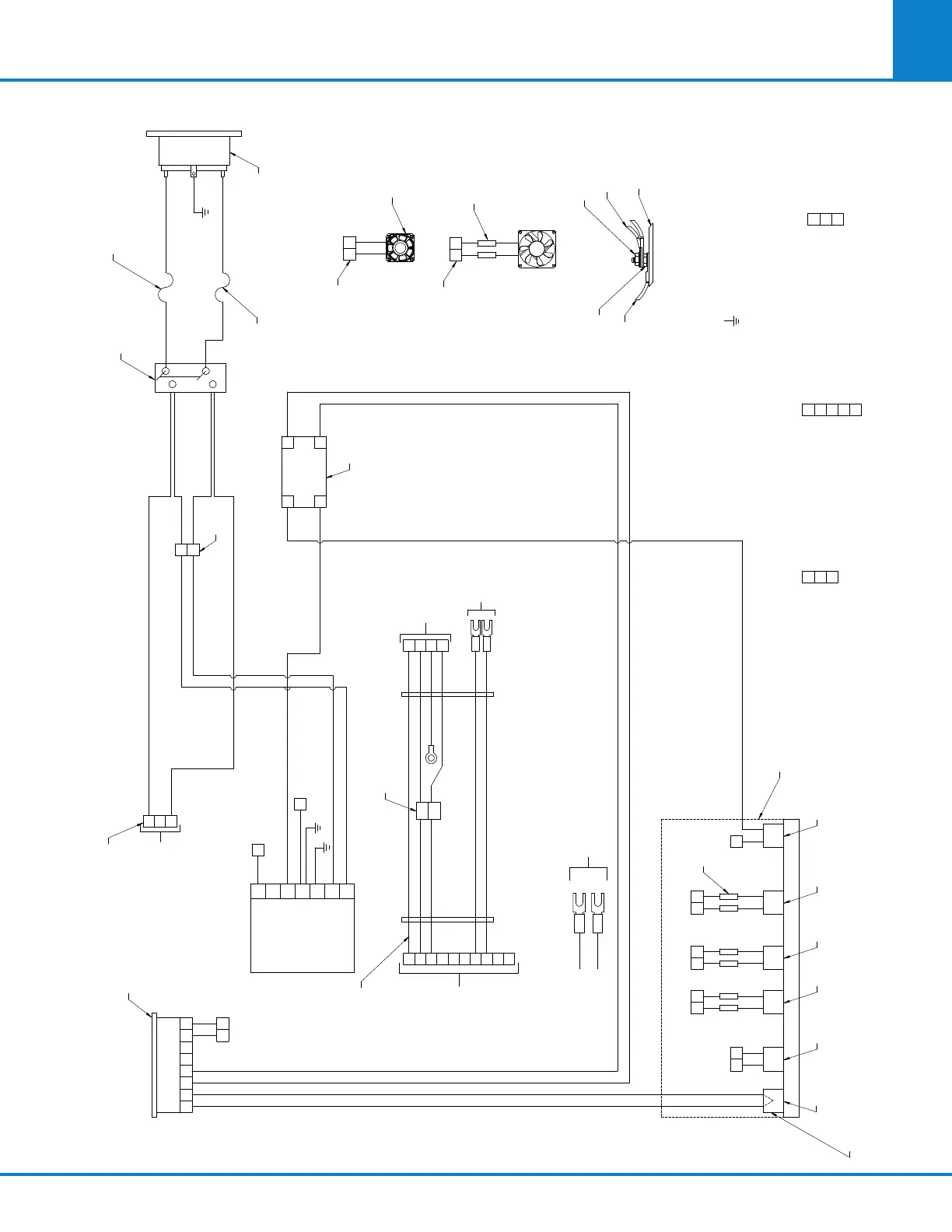
parr 6400 - Figure 13-22: Power Input & Cooling Wiring

Default Icon
100 pages
Print Icon
To Next Page IconTo Next Page
To Next Page IconTo Next Page
To Previous Page IconTo Previous Page
To Previous Page IconTo Previous Page
Loading...
Parts Lists & Drawings
6400
13
101
Figure 13-22: Power Input & Cooling Wiring
A1435DD_S1 R8
CHASSIS W/
GROUND STUD
INSTRUMENT
GROUND WIRES
TN1632HL
WIRE #2
GROUND STUD
ASSEMBLY DETAIL
{
TN1632HL
TB3
(2) 424E2
1381E
13
39 41
38 40
36
TB3
37
31
1381E
1632E
FAN
1
TB3
2
3
LOAD, SWITCHED
NEUTRAL, SWITCHED
1381E
TERMINAL
BLOCK
TB2
2
-V, FAN (BLACK)
+V, FAN (RED), TEC1 (RED)
1
3
1857E
TERMINAL
BLOCK
4
5
TEC1 (BLACK), TEC2 (RED)
TEC2 (BLACK), TEC3 (RED)
1852E, TEC3 (BLACK)
TB1
1
3
1381E
TERMINAL
BLOCK
LOAD, SWITCHED
NEUTRAL, SWITCHED
2
13
12
TB2
TB2 TB2 TB2
TB2
13
2221
21
2725
42
3129
54
3533
3026 342824 32
(6) 424E2
5
23 20
A1449DD
CHILLER
ASSEMBLY
1852E
REF
1864E
REF
1864E
REF
1864E
REF
1853E
REF
SA1332RD06
SW13NL
REF
A1449DD
CHILLER
ASSEMBLY
T/C
FAN
TEC1 TEC2
TEC3
HIGH TEMP
CUTOUT
1795E2
POWER
SUPPLY
A1827E
WHITE
BLACK
N(AC)
L(AC)
1795E2
POWER
SUPPLY
+
-
1796E POWER
SUPPLY POSITION
CN2
1
2
3
4
3
2
4
1
7
6
8
5
10
9
1
3
1381E
WHITE
TB3
YELLOW
BLACK
YELLOW
BLACK
RED
GREY
ORANGE
A2010E
POWER SUPPLY
OUTPUT
HARNESS
A2140E
I/O BOARD
(P9)
1795E2
POWER
SUPPLY
V+ 7
V+ 6
V-
5
V-
4
G
3
N
2
L
1
TB2
TB2
9
42
19
18
8
11
10
3
1
TB1
13
87654321
12 13 14 15 1716
+
-
+
-
L
N
IN
OUT
TEMPERATURE CONTROLLER
A1851E
3
4
2
1
7
1796E POWER SUPPLY
POSITION CN1
662E2
CONNECTOR
1
TB1
3
1381E
10
11
4
5
7
6
11
43
12
25
24
44
909E
SWITCH
1157E FUSE HOLDER
139E23 FUSE 15 AMP
1157E FUSE HOLDER
139E23 FUSE 15 AMP
BLACK
1
L
GRN/YEL
2
WHITE
3
N
911E
LINE FILTER
VIEWED FROM
GRD TERM SIDE
+
+
--
3
14
4
15
2
1
19
20
1850E
OUT
SSR
IN
= COMMON GROUND STUD
* WIRING INTEGRAL WITH COMPONENT

Table of Contents

Related product manuals