EasyManua.ls Logo

SciCan Bravo - Plumbing Diagram

SciCan Bravo
96 pages
Print Icon
To Next Page IconTo Next Page
To Next Page IconTo Next Page
To Previous Page IconTo Previous Page
To Previous Page IconTo Previous Page
Loading...
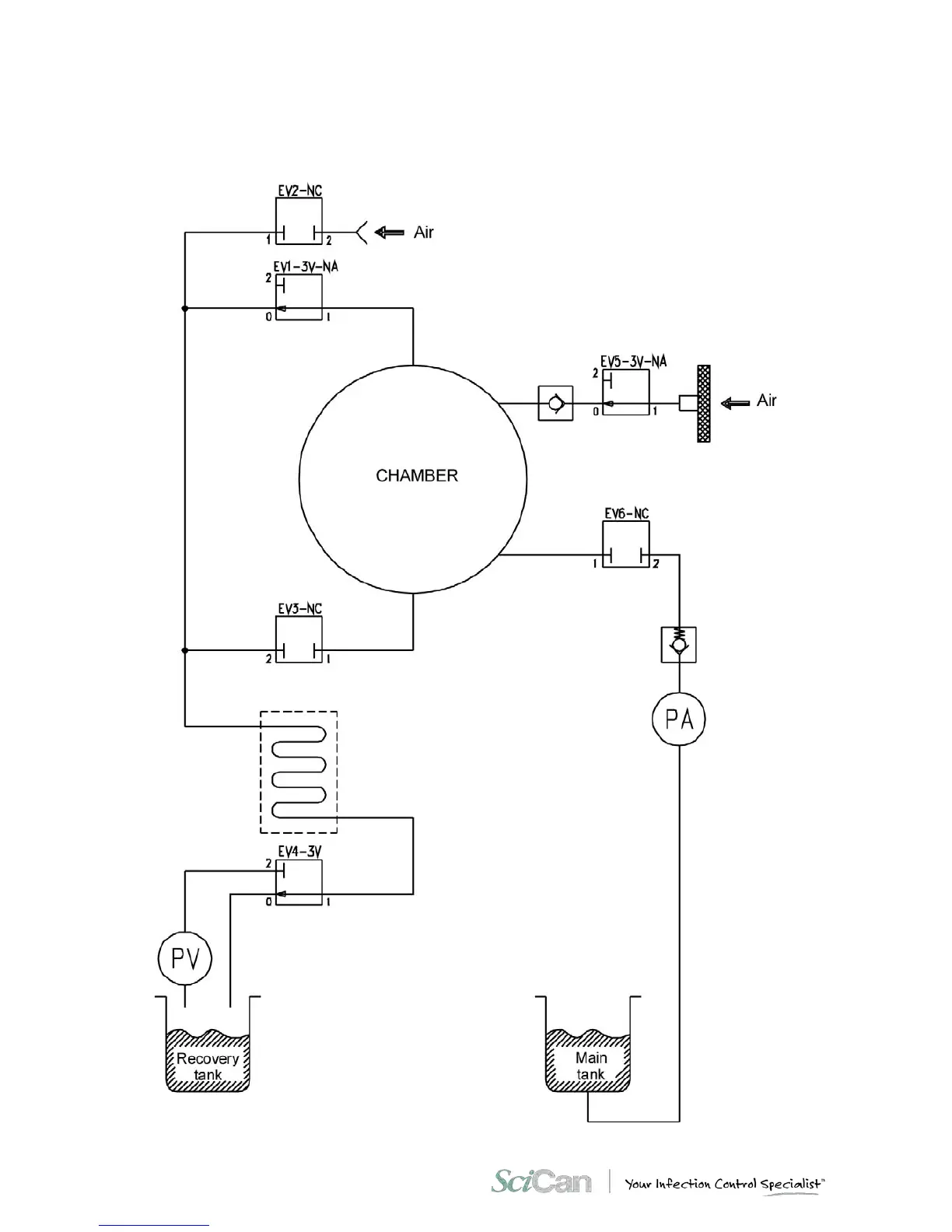
APPENDIX F D IA GR AM S
84. .
PLUMBING DIAGRAM

Table of Contents

Other manuals for SciCan Bravo

Related product manuals