EasyManua.ls Logo

Siemens 6RA7086-6KS22

Siemens 6RA7086-6KS22
734 pages
To Next Page IconTo Next Page
To Next Page IconTo Next Page
To Previous Page IconTo Previous Page
To Previous Page IconTo Previous Page
Loading...
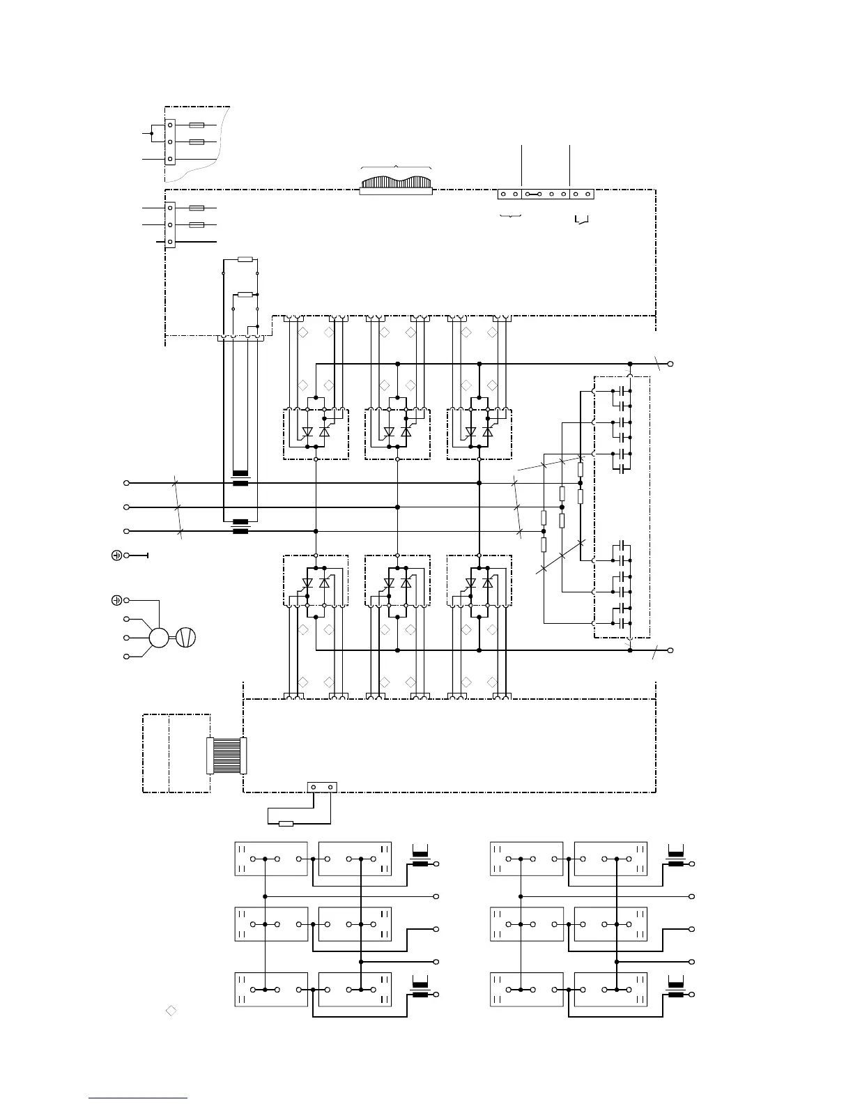
Connections 05.05
6-42 Siemens AG 6RX1700-0AD76
SIMOREG DC Master Operating Instructions
6.4.15 Converters: 400A, 4Q
C98043-A7002
X101
1U1 1V1 1W1
k
l
K
L
K
L
l
k
T3
a
1C1
(1D1)
1D1
(1C1)
X7
X6
C98043-A7002
ϑ
R100
11 1
V1
G1
K
A
AK
X11-1
X11-2
K1
24 2
K2
X24-2
X24-1
G2
21
1
V4
G1
K
A
AK
X21-1
X21-2
K1
142
K2
X14-2
X14-1
G2
13 1
V3
G1
K
A
AK
X13-1
X13-2
K1
26 2
K2
X26-2
X26-1
G2
231
V6
G1
K
A
AK
X23-1
X23-2
K1
162
K2
X16-2
X16-1
G2
15 1
V5
G1
K
A
AK
X15-1
X15-2
K1
22
2
K2
X22-2
X22-1
G2
251
V2
G1
K
A
AK
X25-1
X25-2
K1
122
K2
X12-2
X12-1
G2
b
b
C98043-A7015
X102
T2
X3-3
X3-2
X3-1
X3-4
R76
R75
B600
B601B602
B603
103
104
105
106
107
108
109
110
XT
XR
XS
4U1 4V1 4W1
M
3~
c
C98043-A7011
DC
95
c
C
R11R10
R13R12
R15R14
96 97 92 93 94
91 90
U1 V1 W1 U2 V2 W2
C
C98043-A7014
F2
M1A
5U15W1
XP
F1
M1A
5N1
321
NC
XP
32
1
F2
M1A
5U15W1
F1
M1A
5N1
T2
1W1
1V11U1 1D1
(1C1)
1C1
(1D1)
AKAKAK
KKK
AAA
V5V3V1
AKAKAK
KKK
AAA
V2V6V4
T3
G2
K2
X12X25
G1
K1
G2
K2
X14X21
G1
K1
G2
K2
X16X23
G1
K1
K2
G2
X24 X11
K1
G1
K2
G2
X22 X15
K1
G1
K2
G2
X26 X13
K1
G1
T2
1W1
1V11U1
1D1
(1C1)
1C1
(1D1)
AKAKAK
KKK
AAA
V5V3V1
AKAKAK
KKK
AAA
V2
V6
V4
T3
K2
G2
X12X25
K1
G1
K2
G2
X14X21
K1
G1
K2
G2
X16X23
K1
G1
G2
K2
X24 X11
G1
K1
G2
K2
X22 X15
G1
K1
G2
K2
X26 X13
G1
K1
to A7009 - X101
Tacho
±
270V
Tachoground
ES/S
P24/ES
ES/P
ES/P_Reset
NS
NS
Tacho
E301
Fan
AC 190 to 230VAC 380 to 460V or
Cables are designated as specified at ends
G (Gate) leads yellow
K (cathode) leads red
a = copper busbar 20 x 3
b = copper busbar 20 x 5
c = Raychem 44A0311-20-9
All cables are Betatherm 145 1mm
2
unless otherwise designated
Arrangement of thyristor modules
Converters: 575 / 400A
Converters: 400V / 400A

Table of Contents

Related product manuals