EasyManua.ls Logo

Siemens 6RA7086-6KS22

Siemens 6RA7086-6KS22
734 pages
To Next Page IconTo Next Page
To Next Page IconTo Next Page
To Previous Page IconTo Previous Page
To Previous Page IconTo Previous Page
Loading...
Connections 05.05
6-50 Siemens AG 6RX1700-0AD76
SIMOREG DC Master Operating Instructions
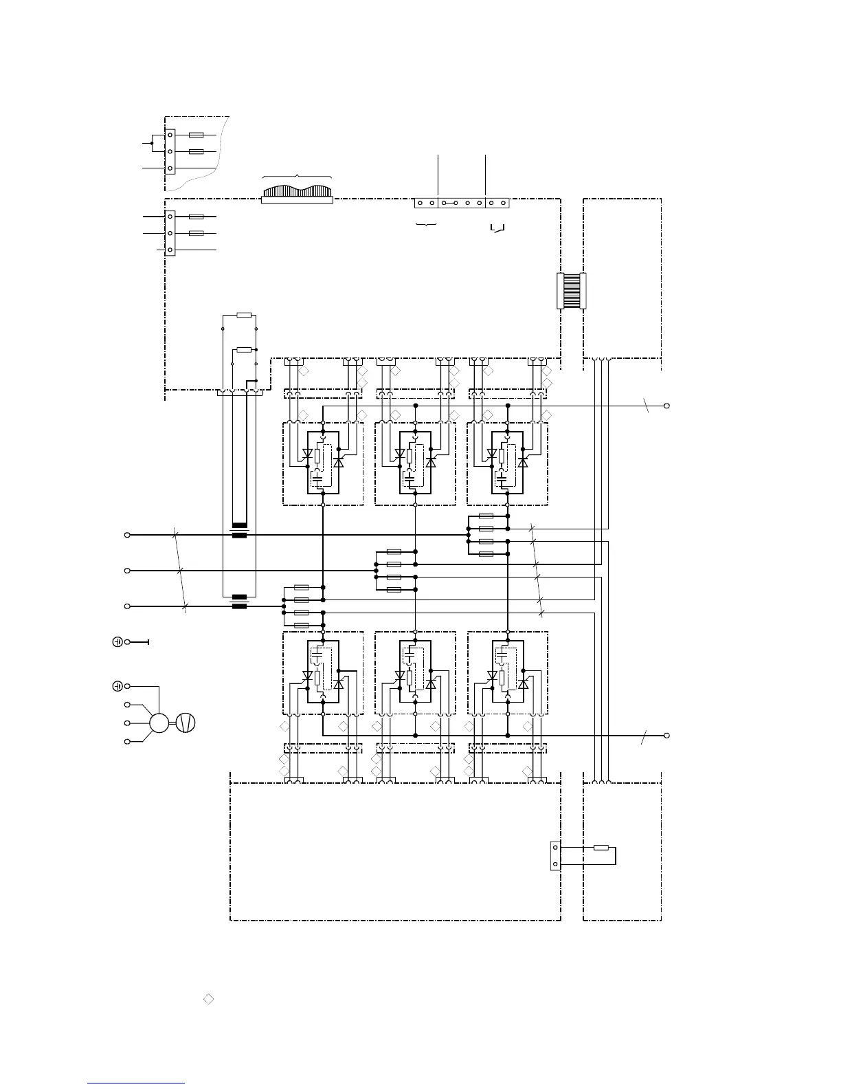
6.4.22 Converters: 400V/3000A, 575V/2800A, 690V/2600A, 950V/2200A 4Q
X101
1U1
k
l
K
L
K
L
l
k
T3
a
1C1
(1D1)
1D1
(1C1)
X7
X6
ϑ
R100
b
b
X102
T2
X3-3
X3-2
X3-1
X3-4
R76
R75
B600
B601
B602
B603
103
104
105
106
107
108
109
110
XT
XR
XS
4U1 4V1 4W1
M
3~
1V1 1W1
C98043-A7004C98043-A7004
XU1
XV1
XW1
c
XU2
XV2
XW2
11
1
V1
X11-2
X11-1
24
3
X24-2
X24-1
X13-2
X13-1
26
3
X26-2
X26-1
X15-2
X15-1
22
3
X22-2
X22-1
X25-2
X25-1
12
3
X12-2
X12-1
21
1
X21-2
X21-1
14
3
X14-2
X14-1
X23-2
X23-1
163
X16-2
X16-1
V11
V24
F2
M1A
5U15W1
XP
F1
M1A
5N1
32
1
NC
XP
3
21
F2
M1A
5U15W1
F1
M1A
5N1
1
2
3
4
13
1
1
2
3
4
15
1
1
2
3
4
4
3
2
1
25
1
4
3
2
1
231
4
3
2
1
F142
F141
F111
F112
F162
F161
F131
F132
F122
F121
F151
F152
C98043-A7017
V3
V13
V26
C98043-A7017
V5
V15
V22
C98043-A7017
V2
V12
V25
C98043-A7017
V4
V16
V23
C98043-A7017
V4
V14
V21
C98043-A7017
4
6
2
1
3
5
G1
K1
G1
K1
G1
K1
K1
G1
K1
G1
K1
G1
G2
K2
G2
K2
G2
K2
K2
G2
K2
G2
K2
G2
to A7009 - X101
Cables are designated as specified at ends
Converters D420/... and D600/...
C98043-A7002
Converters D725/... and D875/...
C98043-A7003
G (Gate) leads
yellow
K (cathode) leads
red
a = copper busbar 80 x 10
b = copper busbar 50 x 10
c = Raychem 44A0311-20-9
All cables are Betatherm 145 1mm
2
unless otherwise designated
Tacho
±
270V
Tacho ground
ES/S
P24/ES
ES/P
ES/P_Reset
NS
NS
Tacho
E301
Fan
AC 190 to 230VAC 380 to 460V or
Converters D420/... and D600/...
C98043-A7002
Converters D725/... and D875/...
C98043-A7003

Table of Contents

Related product manuals