EasyManua.ls Logo

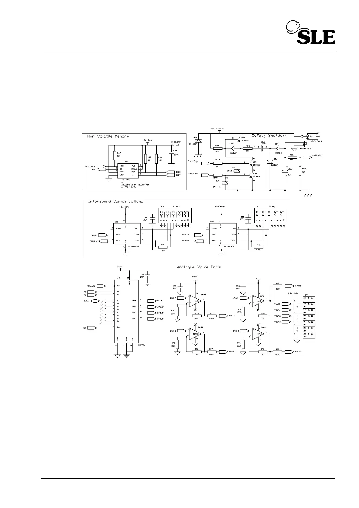
SLE SLE5000 Model J - Analogue Valve Drive; Non Volatile Memory; Interboard Comms

SLE SLE5000 Model J
344 pages
Print Icon
To Next Page IconTo Next Page
To Next Page IconTo Next Page
To Previous Page IconTo Previous Page
To Previous Page IconTo Previous Page
Loading...
(Model J) Page 231
32.4 Analogue Valve Drive / Non Volatile Memory / Interboard Comms.

Table of Contents

Related product manuals