EasyManua.ls Logo

Vertiv Liebert APM2 - Battery Ground Fault Detector (Optional)

Vertiv Liebert APM2
188 pages
Print Icon
To Next Page IconTo Next Page
To Next Page IconTo Next Page
To Previous Page IconTo Previous Page
To Previous Page IconTo Previous Page
Loading...
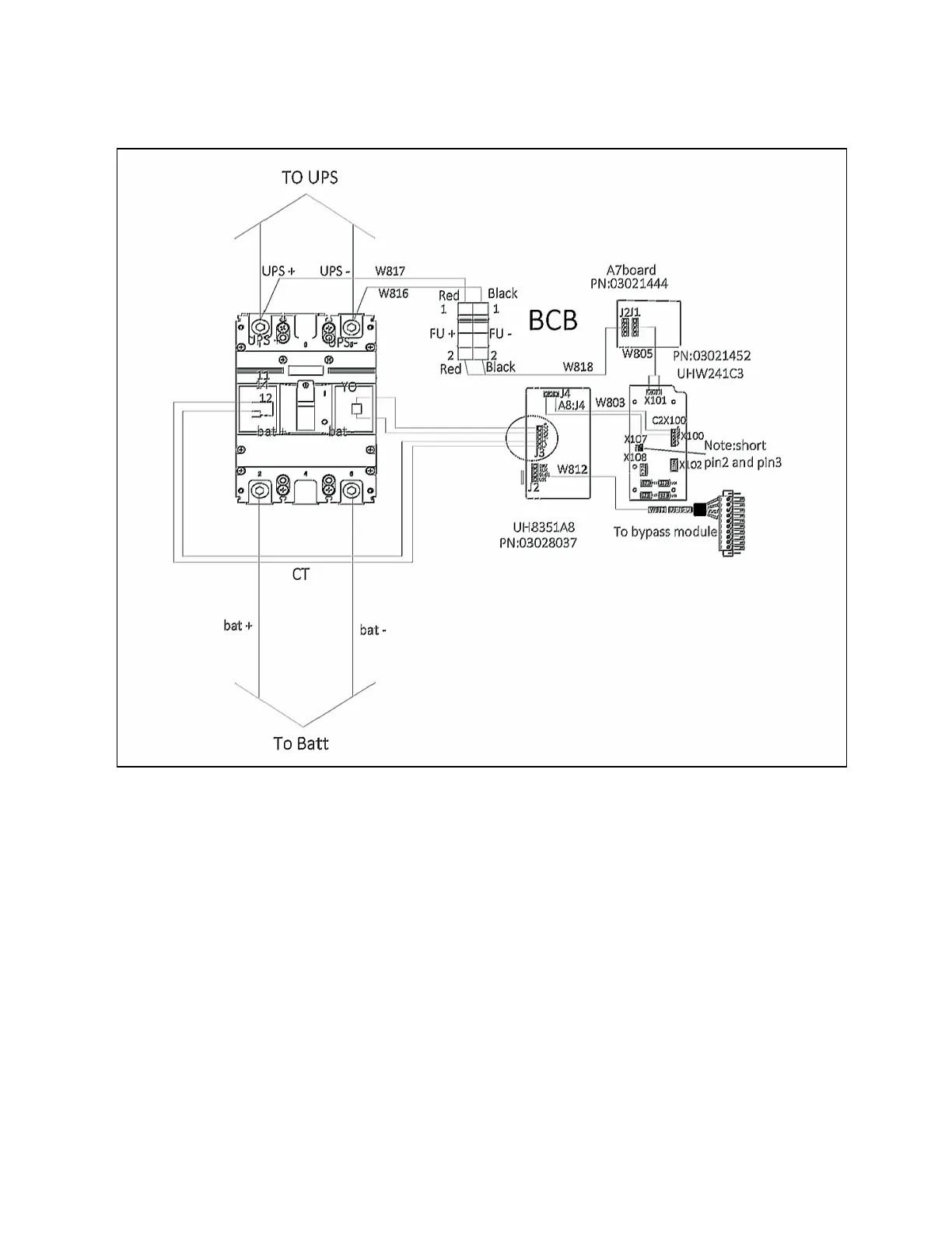
Figure 7.11 Connection Diagram of BCB Box
7.16 Battery Ground Fault Detector (Optional)
Vertiv provides an optional battery ground fault detector. It includes a mutual inductor and a PCB, that is installed in the BCB
cabinet.
If the BCB cabinet uses top cable entry, the mutual inductor should be installed on the inside of the top plate of
the BCB cabinet.
if the BCB cabinet uses bottom cable entry, the mutual inductor should be installed on the inside of the bottom
plate of the BCB cabinet. Connect the PCB as shown in Figure 7.12 on the next page.
NOTE: If a battery ground fault detector is installed, the positive, negative and neutral battery cables from the battery
into the BCB cabinet must be routed through the hole of the mutual inductor of the battery ground fault detector,
while other cables must bypass the mutual inductor for connection.
7 Battery Proprietary and Confidential ©2023 Vertiv Group Corp. 139
Vertiv™ Liebert® APM2 30 to 120 kVA Modular UPS User Manual

Table of Contents

Other manuals for Vertiv Liebert APM2

Related product manuals