EasyManua.ls Logo

YASKAWA SGM H Series - Example of Connection to CP-9200 SH Servo Controller Module SVA (SERVOPACK in Speed Control Mode)

YASKAWA SGM H Series
615 pages
To Next Page IconTo Next Page
To Next Page IconTo Next Page
To Previous Page IconTo Previous Page
To Previous Page IconTo Previous Page
Loading...
12.2 Connection to Host Controller
12-15
12
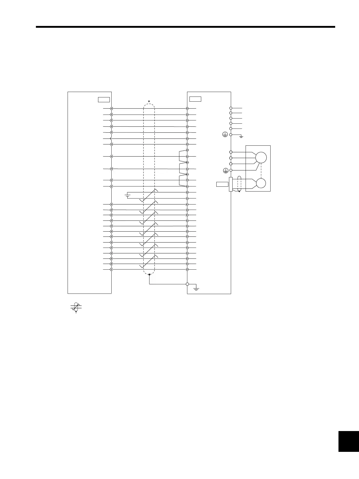
12.2.2 Example of Connection to CP-9200SH Servo Controller Module SVA
(SERVOPACK in Speed Control Mode)
* represents twisted-pair wires.
+24V
DO0
DO1
DO2
DO3
DO4
DI2
DI1
DI0
DI3
0
24V
SENS
SENSG
TLIMPG
PA
TLIMP
0V
IN-A
PG0V
PCL
PC
PBL
PB
PAL
17
22
47
23
48
24
19
43
18
44
45
26
1
9
15
14
13
12
11
10
8
7
4
3
47
40
41
43
42
44
27
28
25
26
29
30
31
32
21
22
2
4
19
36
35
34
33
10
9
6
5
20
1
+24V-IN
/S-ON
/P-CON
N-OT
P-OT
/ALM-RST
/TGON+
/TGON-
/V-CMP+
/V-CMP-
/S-RDY+
/S-RDY-
ALM+
ALM-
BAT(+)
BAT(-)
SEN
SG
SG
PCO
PBO
T-REF
SG
V-REF
SG
PAO
/PCO
/PBO
/PAO
Connector shell
CN
CN1
CP-9200SH SVA
manufactured by
Yaskawa
SGDM
SERVOPACK
CN2
L1C
L3
L2
L1
L2C
W
V
A(1)
B
(2)
C
(3)
D
(4)
U
Servomotor
M
Control power supply
Main circuit power supply
PG
Artisan Technology Group - Quality Instrumentation ... Guaranteed | (888) 88-SOURCE | www.artisantg.com

Table of Contents

Related product manuals